EasyManua.ls Logo

Swann AMI INSPECTOR pH - Connection Diagram

Swann AMI INSPECTOR pH
76 pages
Print Icon
To Next Page IconTo Next Page
To Next Page IconTo Next Page
To Previous Page IconTo Previous Page
To Previous Page IconTo Previous Page
Loading...
18 A-96.250.761 / 161017
AMI INSPECTOR pH
Installation
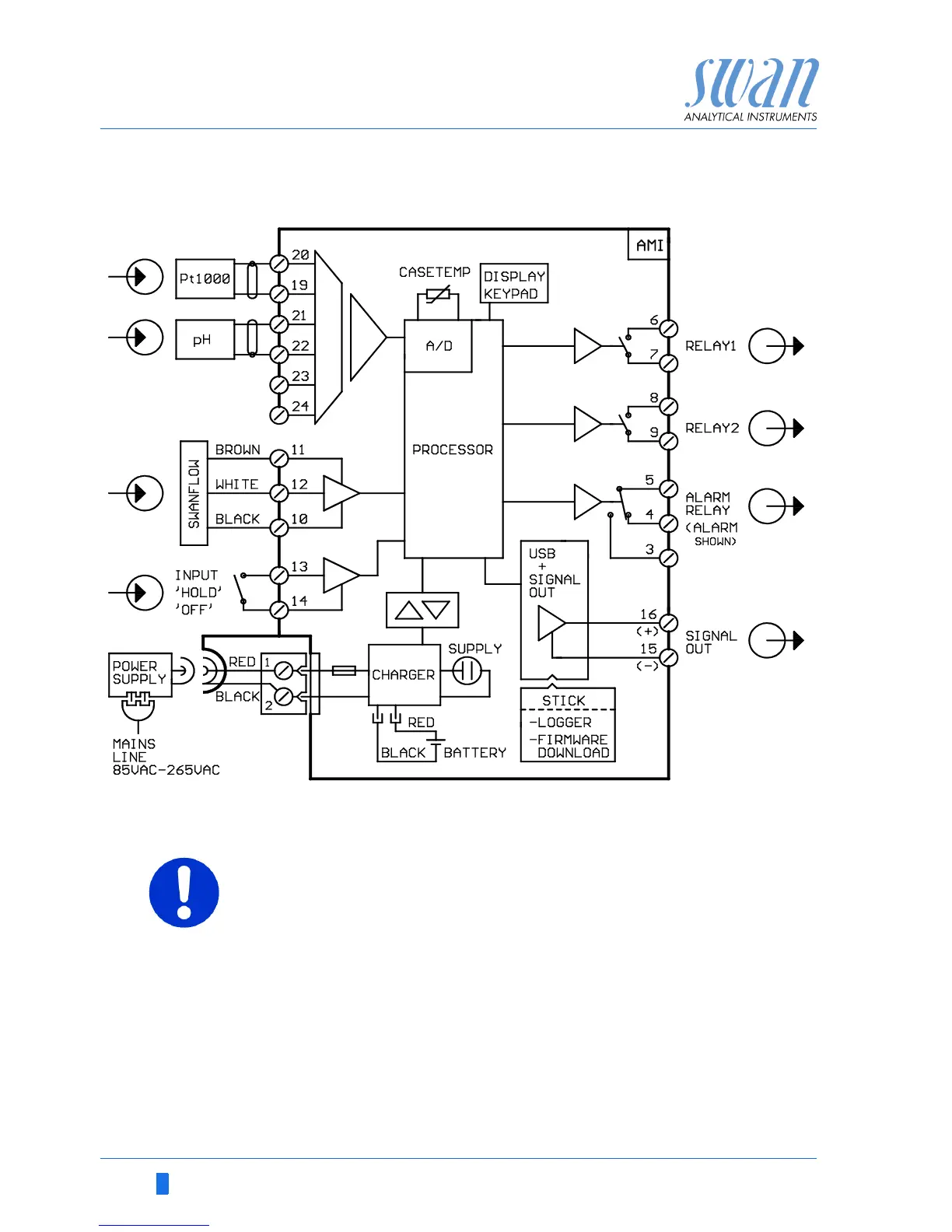
3.5.1 Connection Diagram
CAUTION
Use only the terminals shown in this diagram, and only for the
mentioned purpose. Use of any other terminals will cause short
circuits with possible corresponding consequences to material
and personnel.

Related product manuals