EasyManua.ls Logo

Technosoft iPOS360 VX-CAN Series - 24 V Digital I;O Connection

Default Icon
47 pages
Print Icon
To Next Page IconTo Next Page
To Next Page IconTo Next Page
To Previous Page IconTo Previous Page
To Previous Page IconTo Previous Page
Loading...
Technosoft 2019 24 iPOS360x VX-CAN/CAT Technical Reference
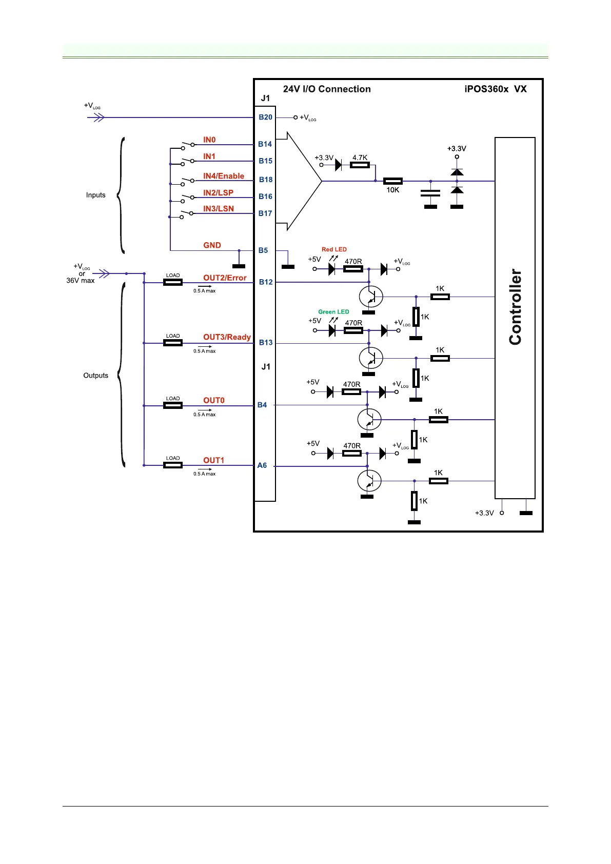
3.7.3 24V Digital I/O Connection
Figure 3.13. 24V Digital NPN Inputs connection
Remarks:
1. The inputs are compatible with NPN type outputs (input must be pulled to GND to change its default state)
2. The length of the cables must be up to 30m, reducing the exposure to voltage surges in industrial environment.
3. The outputs are compatible with NPN type inputs (load is tied to common +V
LOG
, output pulls to GND when
active and is floating when inactive)
4. The maximum sink current is 0.5A continuous, up to 1A pulsed for less than 5 seconds

Table of Contents

Related product manuals