EasyManua.ls Logo

Vertiv Liebert Mini-Mate2 - Page 51

Vertiv Liebert Mini-Mate2
92 pages
Print Icon
To Next Page IconTo Next Page
To Next Page IconTo Next Page
To Previous Page IconTo Previous Page
To Previous Page IconTo Previous Page
Loading...
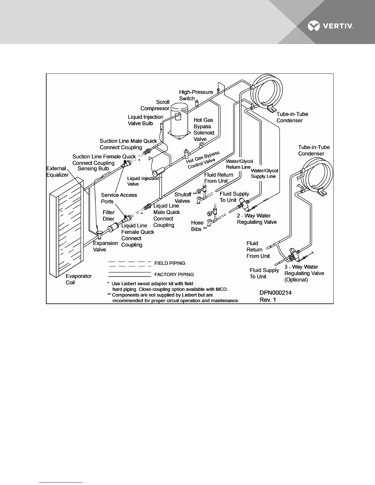
Figure 7.16 System piping with indoor water/glycol cooled condensing unit
Vertiv | Liebert Mini-Mate2—5 ton User Manual| 51

Table of Contents

Related product manuals