EasyManua.ls Logo

VIPA System 300S - Parametrization; FC;SFC 216 - SER_CFG - Parametrization Ptp

VIPA System 300S
228 pages
Print Icon
To Next Page IconTo Next Page
To Next Page IconTo Next Page
To Previous Page IconTo Previous Page
To Previous Page IconTo Previous Page
Loading...
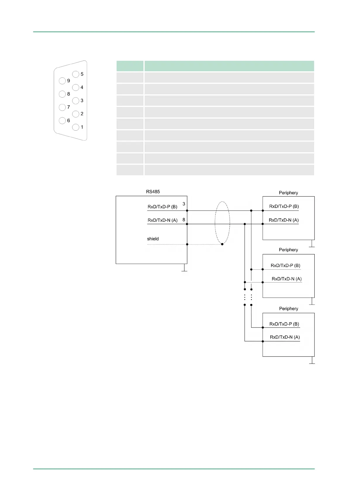
9pin SubD jack
Pin RS485
1 n.c.
2 M24V
3 RxD/TxD-P (Line B)
4 RTS
5 M5V
6 P5V
7 P24V
8 RxD/TxD-N (Line A)
9 n.c.
7.4 Parametrization
7.4.1
FC/SFC 216 - SER_CFG - Parametrization PtP
The parametrization happens during runtime deploying the FC/SFC
216 (SER_CFG). You have to store the parameters for STX/ETX,
3964R, USS and Modbus in a DB.
RS485
Connection
VIPA System 300SDeployment PtP communication
Parametrization > FC/SFC 216 - SER_CFG - Parametrization PtP
HB140 | CPU | 314-6CF03 | GB | 16-43 182

Table of Contents

Related product manuals