EasyManua.ls Logo

Xylem LOWARA e-SVE - Hydraulic Installation

Xylem LOWARA e-SVE
56 pages
Print Icon
To Next Page IconTo Next Page
To Next Page IconTo Next Page
To Previous Page IconTo Previous Page
To Previous Page IconTo Previous Page
Loading...
en Original instructions
22
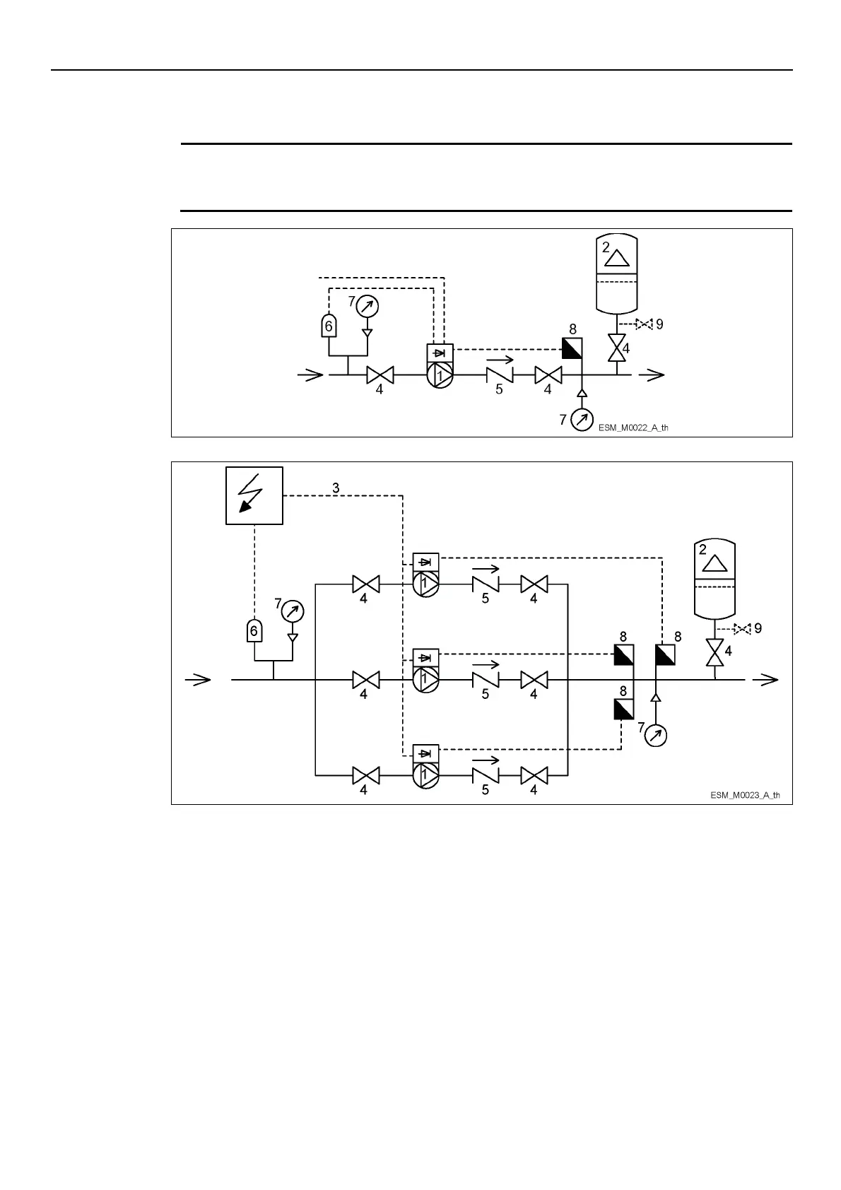
4.2 Hydraulic installation
A system with single pump and a multi-pump system are shown in the figures.
NOTE:
If the system is directly connected to the water network, install a minimum pressure switch on the
suction side.
1.
Pump with e-SM Motor Drive
2.
Diaphragm pressure tank
3.
Control panel
4.
On-off valve
5.
Check valve
6.
Low water control
7.
Pressure gauge
8.
Pressure sensor
9.
Drain tap
Diaphragm pressure tank
On the pump delivery side there is a membrane expansion vessel, which gives the possibility of
maintaining the pressure inside the piping when the system is not being used. The unit stops the
pump from continuing to run at zero demand and reduce the size of the tank that is required for
supply purposes.
Select a vessel suitable for the system pressure, and pre-load it in accordance with the values
indicated in the Quick Startup Guide (code 001080128).

Table of Contents

Other manuals for Xylem LOWARA e-SVE

Related product manuals