EasyManua.ls Logo

Amitek ABT30A - Schemi Elettrici - Wiring Diagrams - Schémas Électriques - Schaltpläne

Amitek ABT30A
Print Icon
To Next Page IconTo Next Page
To Next Page IconTo Next Page
To Previous Page IconTo Previous Page
To Previous Page IconTo Previous Page
Loading...
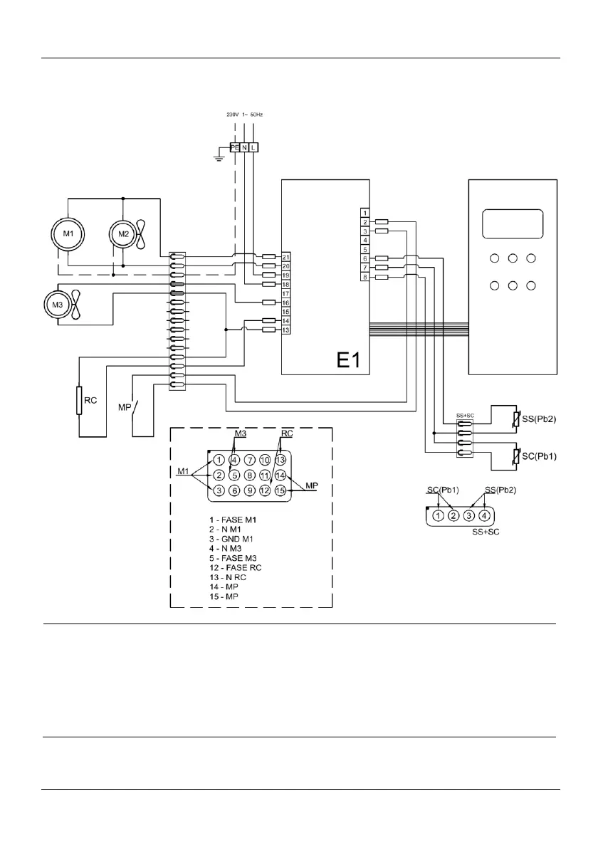
- 68 - ALLEGATI - ATTACHEMENTS - PIECES JOINTES - ANHÄNGE
10. Schemi elettrici - Wiring diagrams - Schémas électriques - Schaltpläne
ABT30A
MP
Micro porta magnetico - Door micro-switch - Micro porte - Tür-Mikroschalter
E1
Scheda di potenza e comando - Power and control board - Carte de puissance et commande - Netzkarte und Befehl
M1
Compressore - Compressor - Compresseur - Kompressor
M2
Ventola condensatore - Condenser fan - Ventilateur condenseur - Verflüssigerventilator
M3
Ventola evaporatore - Evaporator fan - Ventilateur évaporateur - Verdampferventilator
Pb1
Sonda temperatura - Room probe - Sonde température - Temperaturfühler
Pb2
Sonda al cuore - Needle probe - Sonde à cœur - Kernfühler
RC
Resistenza cornice - Frame resistance - Résistance cadre - Rahmenheizung

Table of Contents