EasyManua.ls Logo

Cognex DataMan 70 - Dataman 50 and 60 External Wiring Examples: Digital Output Lines

Cognex DataMan 70
173 pages
Print Icon
To Next Page IconTo Next Page
To Next Page IconTo Next Page
To Previous Page IconTo Previous Page
To Previous Page IconTo Previous Page
Loading...
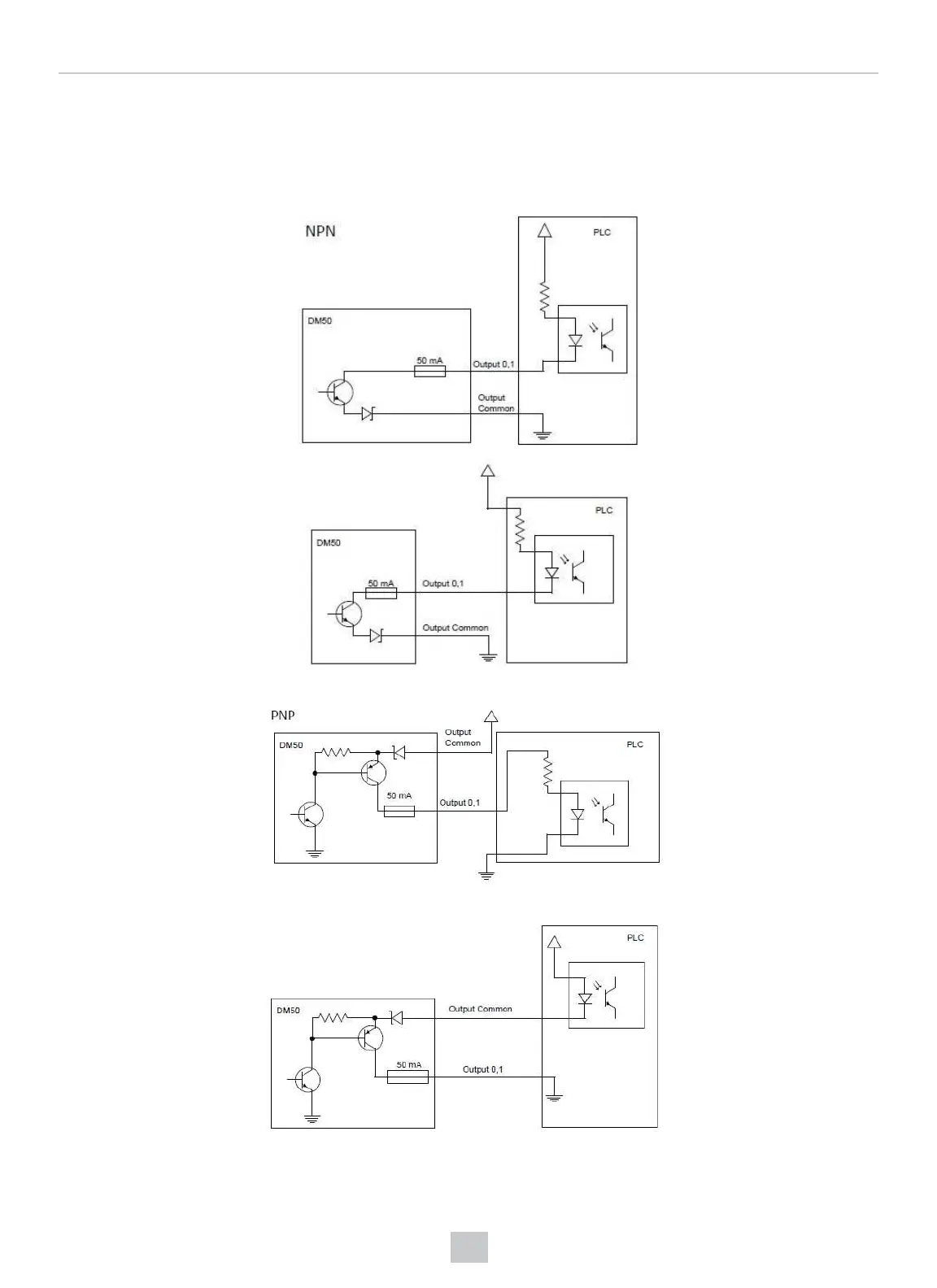
DataMan 50 and 60 External Wiring Examples: Digital Output
Lines
The following figures show external wiring examples for digital input lines for the DataMan 50. The DataMan 60 has the
same characteristics.
90
Electrical Information

Table of Contents

Related product manuals