EasyManua.ls Logo

CONCORD LULA - Initial Installation Procedures; Placement of the Power Unit

CONCORD LULA
137 pages
Print Icon
To Next Page IconTo Next Page
To Next Page IconTo Next Page
To Previous Page IconTo Previous Page
To Previous Page IconTo Previous Page
Loading...
9
INITIAL INSTALLATION PROCEDURES
PLACEMENT OF THE POWER UNIT
The ideal location for the power unit is to be as close as possible to the hoistway. However,
if the installer wants to place the power unit in another location for convenience and/or
appearance, then the following must be considered:
a) Do not place the power unit in an area where extreme temperature changes may occur
over the year. For example, if located in an attic, the power unit may be subjected to
temperatures ranging from 0
o
F (winter) to 120
o
F (summer). This would cause a change
in the viscosity of the hydraulic oil with consequent erratic operation.
b) Locating the power unit in an unheated garage would produce similar results.
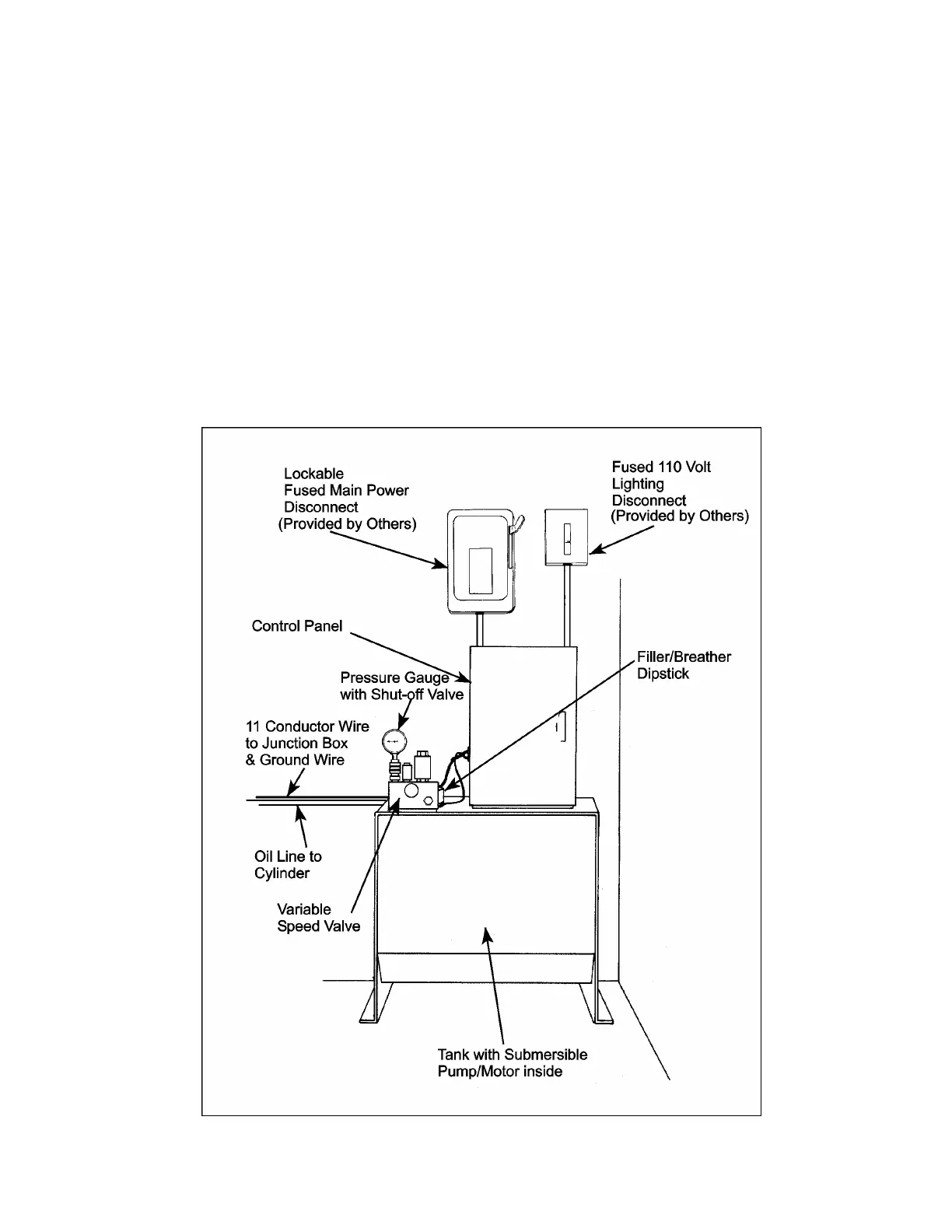
Figure # 1 Typical Arrangement of Hydraulic Pump Unit, Motor and Components

Table of Contents