EasyManua.ls Logo

CSZ MICRO-TEMP LT 749 - Page 67

Default Icon
78 pages
Print Icon
To Next Page IconTo Next Page
To Next Page IconTo Next Page
To Previous Page IconTo Previous Page
To Previous Page IconTo Previous Page
Loading...
PARTS INFORMATION MICRO-TEMP
®
LT, Model 749
OPERATION AND TECHNICAL MANUAL
Page 67 of 75
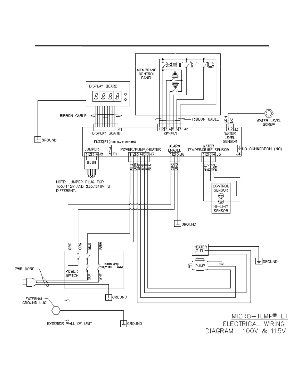
Figure 6-7.A Micro-Temp
®
LT Electrical Wiring Diagram 100V/115V

Table of Contents

Related product manuals