EasyManua.ls Logo

Elmo st-I200 - Connecting Diagram for Machine

Elmo st-I200
40 pages
Print Icon
To Next Page IconTo Next Page
To Next Page IconTo Next Page
To Previous Page IconTo Previous Page
To Previous Page IconTo Previous Page
Loading...
E20309B
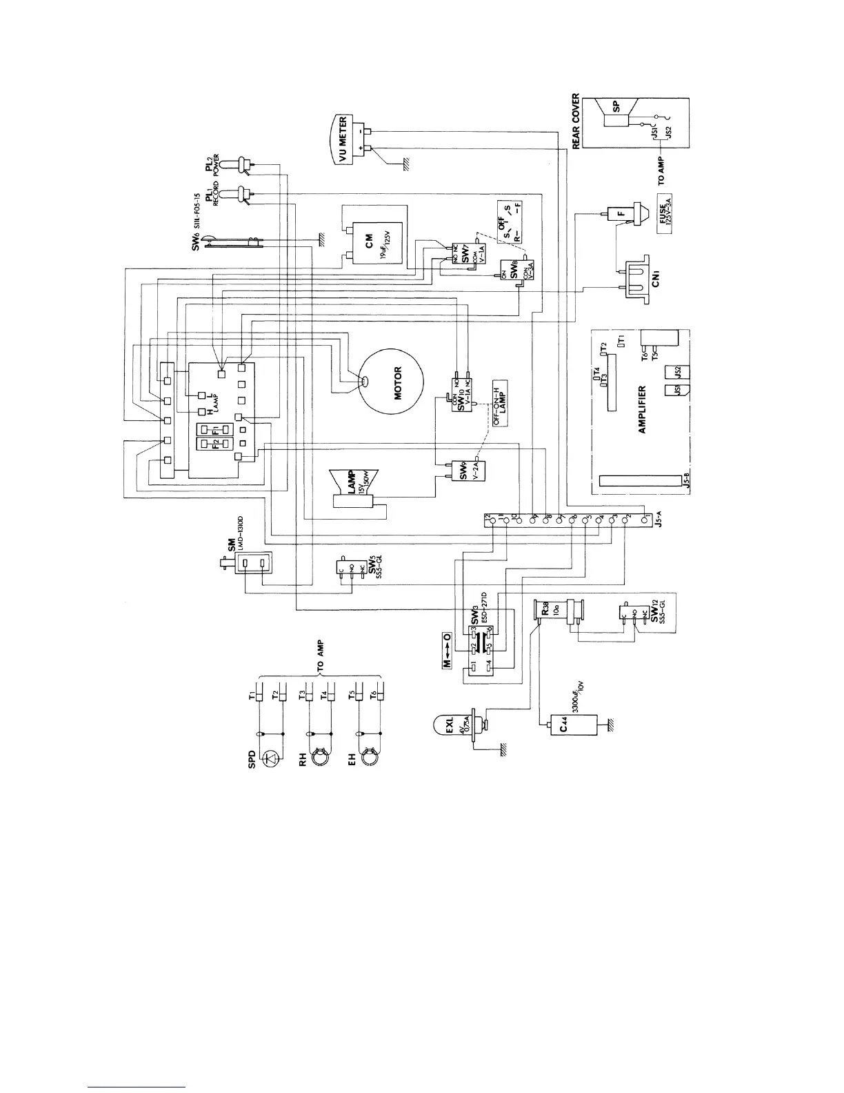
Connecting diagram for machine for ST—1200
- 31 -

Related product manuals