EasyManua.ls Logo

Groen CC20-E - Page 120

Groen CC20-E
314 pages
Print Icon
To Next Page IconTo Next Page
To Next Page IconTo Next Page
To Previous Page IconTo Previous Page
To Previous Page IconTo Previous Page
Loading...
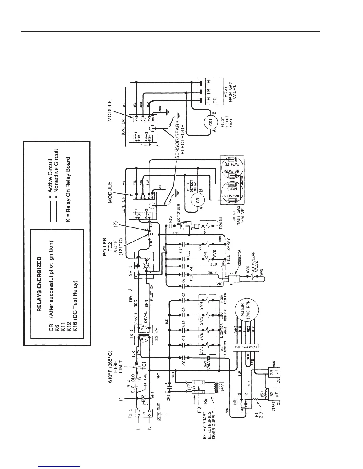
CC10-G
Electrical Diagrams
Prior to Serial Number GC7243MS
4-184-18
O
ven Mode Circuit
(Revised 1/02)
PRIOR TO SERIAL NUMBER:
CC10G - GC13256
CC20G - GC14569
NOTES:
1) SURGE SUPPRESSOR (MOV) ADDED FEBRUARY 1992.
2) THERMAL SWITCH (HIGH LIMIT) ADDED APRIL 1993:
CC10G - SERIAL NUMBER GC13230
CC20G - SERIAL NUMBER GC14501

Related product manuals