EasyManua.ls Logo

Groen CC20-E - Page 119

Groen CC20-E
314 pages
Print Icon
To Next Page IconTo Next Page
To Next Page IconTo Next Page
To Previous Page IconTo Previous Page
To Previous Page IconTo Previous Page
Loading...
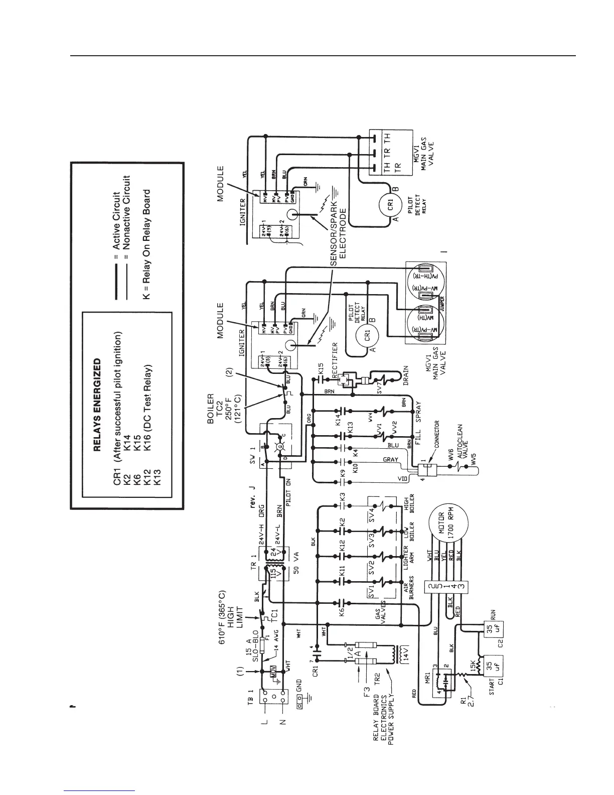
CC10-G
Electrical Diagrams
Prior to Serial Number GC7243MS
4-174-17
C
ombo Mode Circuit
PRIOR TO SERIAL NUMBER:
CC10G - GC13256
CC20G - GC14569
NOTES:
1) SURGE SUPPRESSOR (MOV)
ADDED FEBRUAR
Y 1992.
2)
THERMAL
SWITCH (HIGH LIMIT)
ADDED
APRIL 1993:
CC10G - SERIAL NUMBER GC13230
CC20G - SERIAL
NUMBER GC14501
NOTICE: The boiler burners in the
Combo mode function the
same as the Steam mode
until the water is heated and
the oven reaches the Ready
condition.
(Revised 1/02)

Related product manuals