EasyManua.ls Logo

Groen CC20-E - Page 31

Groen CC20-E
314 pages
Print Icon
To Next Page IconTo Next Page
To Next Page IconTo Next Page
To Previous Page IconTo Previous Page
To Previous Page IconTo Previous Page
Loading...
CC10-E
Parts List
2-28
(Revised 1/02)
* Not Shown
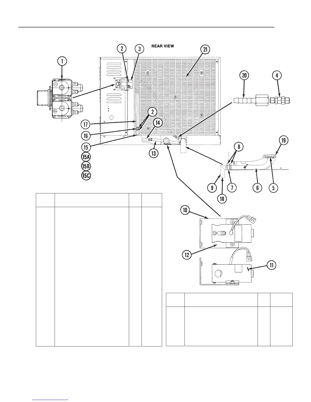
1 Solenoid Valve (2-Way) . . . . . 1 071235
2 Hose Clamp . . . . . . . . . . . . . . 6 071271
3 Condensate Hose, 27” Long . 1 071283
4 Spray Nozzle . . . . . . . . . . . . . 1 078933
5 Drain Seal . . . . . . . . . . . . . . . 1 072128
6 Drain Pipe Assembly . . . . . . . 1 074233
7 Radiator Hose, 1-1/2’ ID X
2-1/2” Long. . . . . . . . . . . . . . 1 073254
8 Hose Clamp . . . . . . . . . . . . . . 2 073259
9 Drain Elbow Assembly . . . . . . 1 072159
10 Drain Valve and Bracket
Assembly . . . . . . . . . . . . . . . 1
11 Drain Valve . . . . . . . . . . . . . 1 071234
12 Bracket Assembly . . . . . . . . 1 069794
13 Silicone Hose . . . . . . . . . . . . . 1 071275
14 90° Elbow, 1/2” NPT . . . . . . . 1 013667
15 Water Inlet Assembly . . . . . . 1 072151
15A Nut . . . . . . . . . . . . . . . . . . . . . 078922
15B Washer . . . . . . . . . . . . . . . . . . 072182
15C Gasket . . . . . . . . . . . . . . . . . . 072183
16 Hose, 3/8” ID . . . . . . . . . . . . . 2 074205
17 Tube, 3/8” OD . . . . . . . . . . . . 1 074204
18 Tee . . . . . . . . . . . . . . . . . . . . 1 072162
19 Screw Socket Hd.
1/4x20x3/4 . . . . . . . . . . . . . . . 3 084285
20 Straight Barb Hose Fitting . . . 1 071270
Item Description Qty.
Part
No.
21 Back Cover . . . . . . . . . . . . . . . 1 072135
* Element Side Insulation . . . . . 1 069740
* Left Side Insulation . . . . . . . . 1 069759
* Back Insulation . . . . . . . . . . . . 1 069741
* Bottom Insulation . . . . . . . . . . 1 069758
* Boiler Bottom Insulation . . . . . 1 069756
* Boiler Side Insulation . . . . . . . 1 071233
Item Description Qty.
Part
No.
Figure 5. Water Inlet, Drain and Insulation

Related product manuals