EasyManua.ls Logo

Groen CC20-E - Page 80

Groen CC20-E
314 pages
Print Icon
To Next Page IconTo Next Page
To Next Page IconTo Next Page
To Previous Page IconTo Previous Page
To Previous Page IconTo Previous Page
Loading...
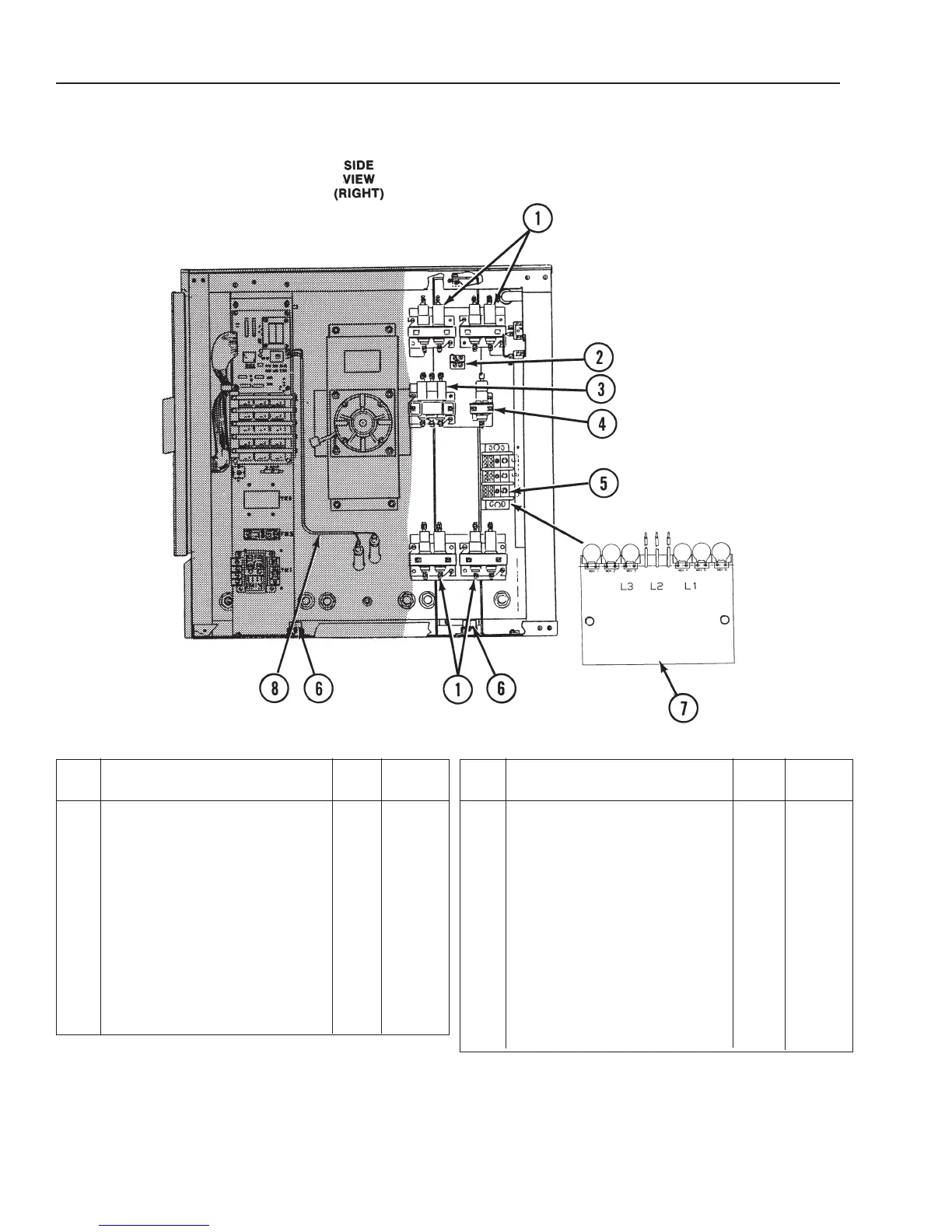
CC20-E
Parts List
3-483-483-483-483-483-48
(Revised 1/02)
* Not Shown.
Relay and Terminal Block
Assembly, 208/240V . . . . .
1 Mercury Contactor, 2PST,
35 Amp . . . . . . . . . . . . . . . . 4 077834
2 Terminal Block, 2-Pole . . . . . . 1 003887
3 Mercury Contactor, 3PST,
35 Amp . . . . . . . . . . . . . . . . 1 077848
4 Mercury Contactor,1 PST,
35 Amp . . . . . . . . . . . . . . . . 1 077849
5 Terminal Block, 3-Pole . . . . . . 1 070185
- Relay and Terminal Block
Assembly
, 480V . . . . . . . .
1 Mercury Contactor, 2PST,
35 Amp . . . . . . . . . . . . . . . . 4 077834
Item
Description Qty.
Part
No.
2 Not Applicable
3 Mercury Contactor, 3PST,
35 Amp . . . . . . . . . . . . . . . . 1 077848
4 Not Applicable
5 Terminal Block, 3-Pole . . . . . . 1 070185
6 Terminal Block, 3-Pole . . . . . . 2 003888
7 Surge Suppressor, 2081240V 1 098703
7 Surge Suppressor, 480V . . . . 1 098707
* Power Harness 2081240V . . . 1 077845
* Power Harness 480V . . . . . . 1 077846
* Heater to Contactor Harness,
2081240V . . . . . . . . . . . . . 1 086443
* Heater to Contactor Harness,
480V . . . . . . . . . . . . . . . . . 1 086445
8 Water Probe Harness . . . . . . 1 076494
Item
Description Qty.
Part
No.
Figure 6. Relay and Terminal Block Assembly and Harness

Related product manuals