EasyManua.ls Logo

HygroMatik Basic - Page 82

HygroMatik Basic
94 pages
Print Icon
To Next Page IconTo Next Page
To Next Page IconTo Next Page
To Previous Page IconTo Previous Page
To Previous Page IconTo Previous Page
Loading...
Page 82
Urspr. Ers.dErs.f
Blatt 1
von 1 Bl.
(Zeichnung Nr.)
(Benennung)
(Datei)
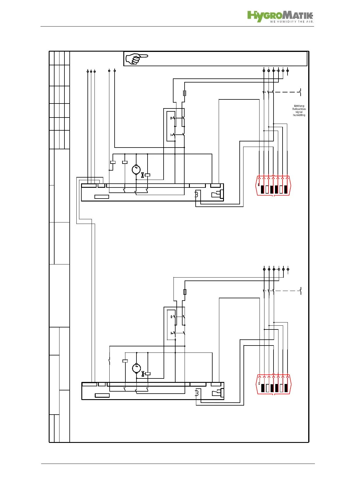
Hy60-116 B, C, CP
Standard 400/3/N/50-60Hz
S-043002
S-043002E.001
HYGROMATIK
Lise-Meitner-Str. 3
D-24558 Henstedt-Ulzburg
Germany
Telefax
+49-(0)4193 / 895 - 33
Phone
+49-(0)4193 / 895 - 0
Änderung Datum Name
Bearb.
Gepr.
Norm
Datum
Zust.
Lue 16.08.04
Lue
K1
1
2
3
4
5
6
X1
L1
X1
2
1
Sicherheitskette
interlock system
Y1
M
M1
S1b
1,6A
F1
S1a
K1
L2 L3 N PE
1
2
3
4
5
6
L1
Sicherheitskette
interlock system
M
L2 L3 N
1
2
3
4
5
6
L1
Sicherheitskette
interlock system
M
L2 L3 N
1
2
3
4
5
6
L1
Sicherheitskette
interlock system
M
L2 L3 N
1
2
3
4
5
6
L1
Sicherheitskette
interlock system
M
L2 L3 N
1
2
3
4
5
6
L1
3
+24V
4
(-)
Sicherheitskette
interlock system
M
Eingang
Regler / Fühler
input sensor
L2 L3 L3 N
Y1
M
M1
S1b
1,6A
F1
S1a
K1
MMMMM
K11
K11
B1 L1 L2 L3 L1 L2 L3
Hy23-45
HY60-116
C-30-58
ST7
ST5
17
18
7
6
29 3028
ST2
15
42
4
3
5
2
9
10 11
16
13
12
Basis Platine/ basic electronic
ST1
ST3
B3
Sockel / socket
ST4
ST7
ST5
17
18
7
6
29 3028
ST2
15
42
4
3
5
2
9
10 11
16
13 12
Basis Platine/ basic electronic
ST1
ST3
B3
Sockel / socket
ST4
Kl. 7+8
c
08.02.05
7
8
Meldung
Befeuchten
signal
humidifing
K1
1
2
3
4
5
6
X1
L1 L2 L3 N PE
1
2
3
4
5
6
L1 L2 L3 N
1
2
3
4
5
6
L1 L2 L3 N
1
2
3
4
5
6
L1 L2 L3 N
1
2
3
4
5
6
L1 L2 L3 N
1
2
3
4
5
6
L1 L2 L3 L3 N
B1 L1 L2 L3 L1 L2 L3
Hy23-45
HY60-116
C-30-58
7
8
Meldung
Befeuchten
signal
humidifing
S1a+b
d
04.10.05
3+24V,4(-),5(+)e
03.01.06
5
(+)
Note: The steam humidifier is only operationable if the contact
across terminal 1 and 2 (the safety interlock) is closed.

Table of Contents

Related product manuals