EasyManua.ls Logo

Martin Tornado - Page 32

Martin Tornado
73 pages
Print Icon
To Next Page IconTo Next Page
To Next Page IconTo Next Page
To Previous Page IconTo Previous Page
To Previous Page IconTo Previous Page
Loading...
© Martin Engineering GmbH 30 M3727UK-09/15
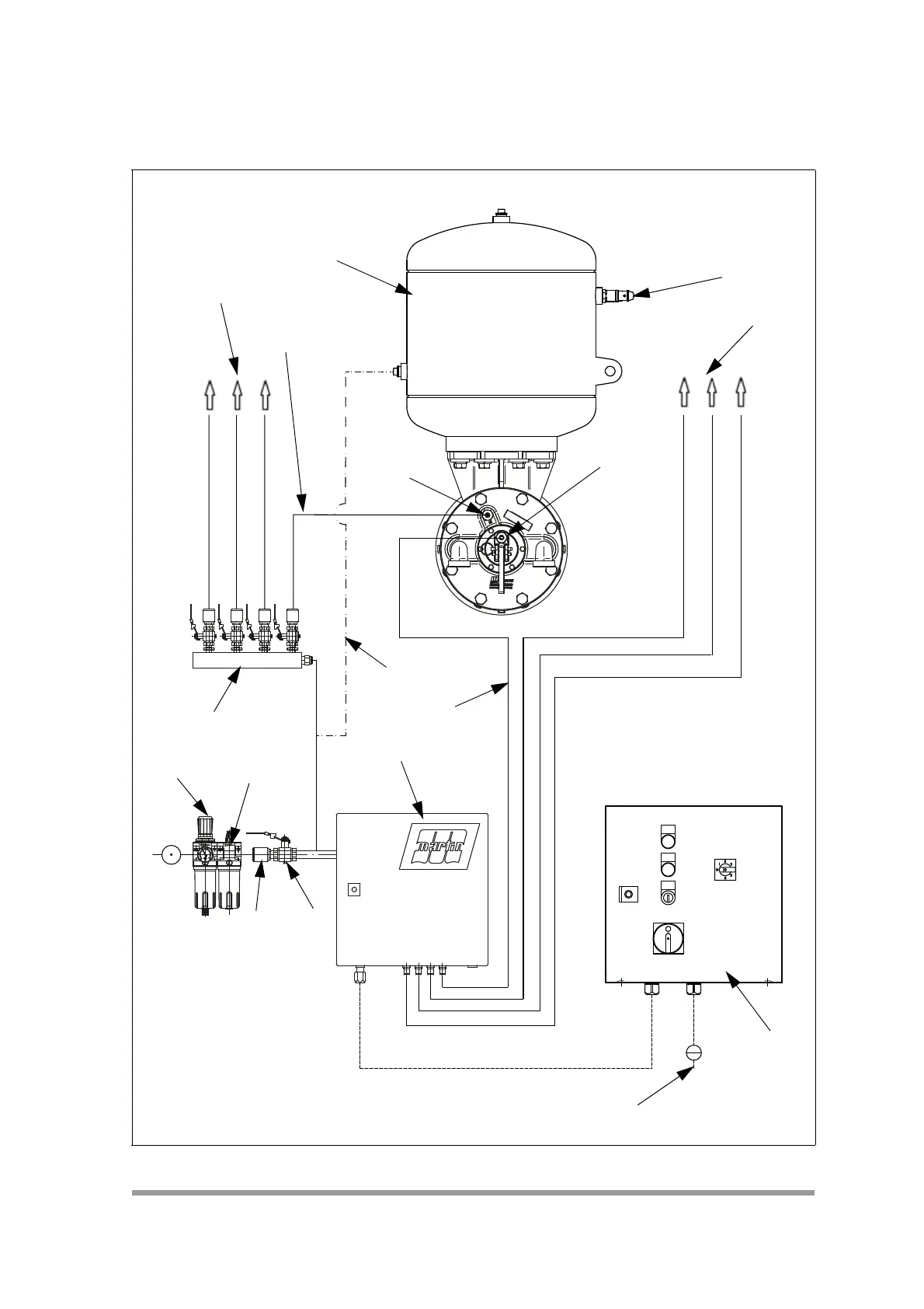
Installation
5.2.11 Pneumatic installation of the solenoid valve cabinet
Fig. 8
I ON
0
OFF
I
0
II
MAN.
AUTO
AUTOMATIC
RUN
2
0
4
10
IMT
BAR
6
8
3
6
5
2.2
2.1
7
8
9
1.1
9
4
4.1
4
2
1
A
B

Table of Contents

Related product manuals