EasyManua.ls Logo

Mazda 6 Facelift 2005 - Auto Wiper System Wiring Diagram; Rainfall Detection Function

Mazda 6 Facelift 2005
274 pages
Print Icon
To Next Page IconTo Next Page
To Next Page IconTo Next Page
To Previous Page IconTo Previous Page
To Previous Page IconTo Previous Page
Loading...
Accessories Body & Accessories
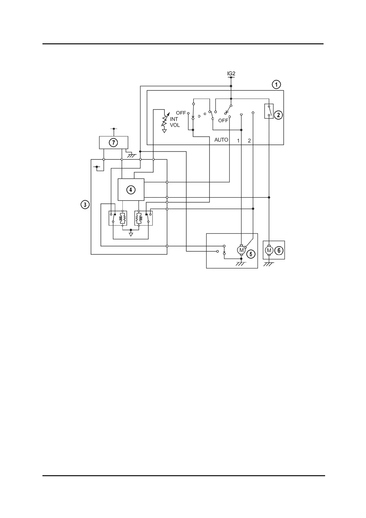
Auto Wiper System Wiring Diagram
M6FL_09037
1
Windshield wiper and washer switch 5 Windshield wiper motor
2 Windshield washer switch 6 Windshield washer motor
3 Auto light / wiper control module 7 Rain sensor
4 Microcomputer
Rainfall Detection Function
The LED in the rain sensor emits infrared light that is reflected off the windshield via the
lens sensor and then received by the photodiode in the rain sensor. If the rate of
reflected infrared light is reduced, it is determined that rain is contacting the windshield
and the intensity of the rainfall is calculated from the amount of reflection rate reduction.
09-62 Service Training Mazda6 Facelift

Table of Contents

Related product manuals