EasyManua.ls Logo

Mazda 6 Facelift 2005 - Smart Charging System

Mazda 6 Facelift 2005
274 pages
Print Icon
To Next Page IconTo Next Page
To Next Page IconTo Next Page
To Previous Page IconTo Previous Page
To Previous Page IconTo Previous Page
Loading...
Diesel Engines Engine
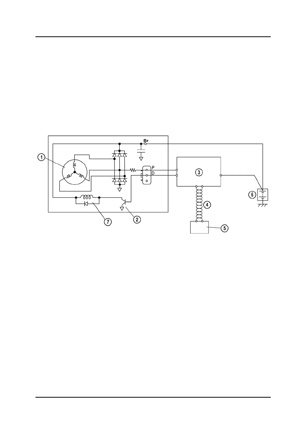
Smart Charging System
A so-called "Smart Charging System” has been introduced to improve battery charging
and durability. The exciting current of the field coil and hence the charging voltage is
controlled by the PCM, which actuates the generator by a duty signal. In addition, the
generator sends a feedback signal to the PCM, which hereby monitors the generator
load.
The PCM determines the duty ratio output to the generator according to the battery
voltage, battery electrolyte temperature (derived from the intake air temperature, engine
coolant temperature and vehicle speed signal) and generator load. In addition, the PCM
transmits information about the generator warning light status via the high-speed CAN
bus to the instrument cluster, which activates the generator warning light accordingly.
M5_01051
1 Stator coil 5 Instrument cluster
2 Power transistor 6 Battery
3 PCM 7 Field coil
4 High-speed CAN bus
01-78 Service Training Mazda6 Facelift

Table of Contents

Related product manuals