EasyManua.ls Logo

Miele W1113 - Page 87

Miele W1113
88 pages
Print Icon
To Next Page IconTo Next Page
To Next Page IconTo Next Page
To Previous Page IconTo Previous Page
To Previous Page IconTo Previous Page
Loading...
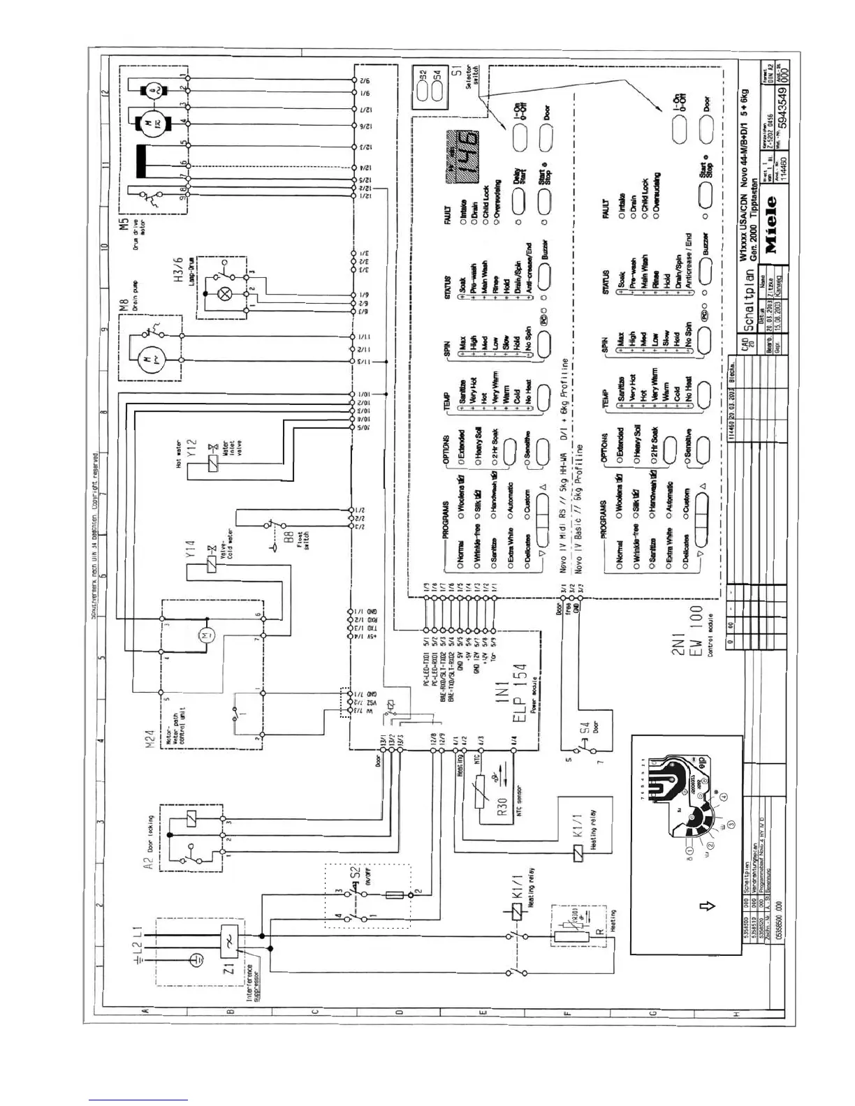
Water Path Control Unit
Top View
(As Mounted)
front
REVISED BY Miele USA 05/07/2004
FUSE
T6.3
250V
12V
12V
(NC)
240VAC

Table of Contents

Other manuals for Miele W1113

Related product manuals