EasyManua.ls Logo

Mitsubishi Lancer Evolution IX 2005 - Demister, Door Mirror Heating Elements

Mitsubishi Lancer Evolution IX 2005
229 pages
To Next Page IconTo Next Page
To Next Page IconTo Next Page
To Previous Page IconTo Previous Page
To Previous Page IconTo Previous Page
Loading...
3-112
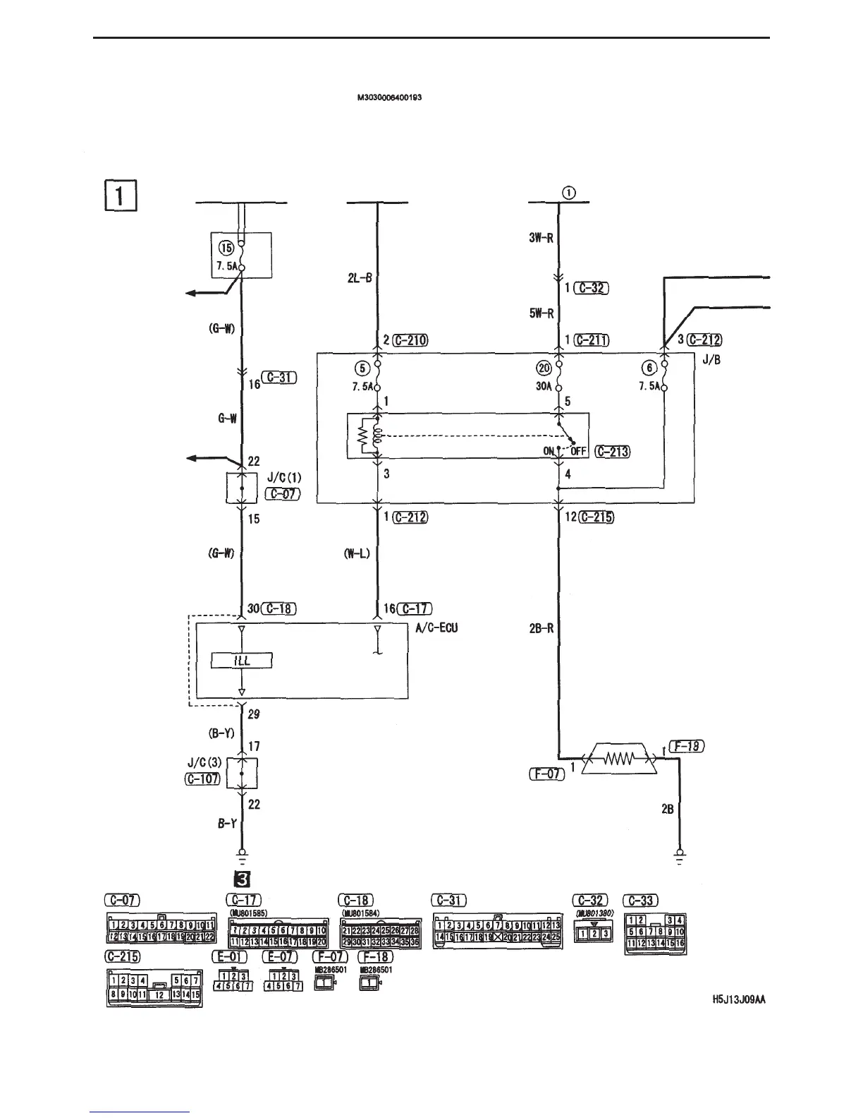
CIRCUIT DIAGRAMS - VISION / SAFETY
Demister, door mirror heating elements (vehicle with fully automatic A/C)
Front ECU (tail light relay)
Ignition switch (IG2)
Fusible link
Dedicated
fuse
Tail lights,
position
lights,
licence
plate lights,
lighting
monitor
warning
buzzer
Tail lights,
position
lights,
licence
plate lights,
lighting
monitor
warning
buzzer
Demister
relay
Demister

Table of Contents

Related product manuals