EasyManua.ls Logo

Mitsubishi Lancer Evolution IX 2005 - Page 85

Mitsubishi Lancer Evolution IX 2005
229 pages
Print Icon
To Next Page IconTo Next Page
To Next Page IconTo Next Page
To Previous Page IconTo Previous Page
To Previous Page IconTo Previous Page
Loading...
3-82
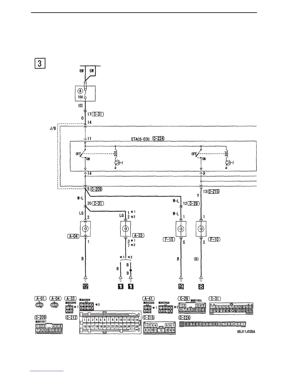
CIRCUIT DIAGRAMS - DOOR OPENING / CLOSING CONTROL
Central door locking (vehicle with keyless entry) (cont’d)
Battery
Dedicated
fuse
Turn signal light
relay : LH
Side turn signal
light (LH)
Note :
*1 : Except discharge type headlights
*2 : Discharge type headlights
Headlight
ASSY
(turn : LH)
Rear
combination
light
(turn : LH)
J/B side connector
Rear
combination
light
(turn : RH)
Turn signal light
relay : RH
(
(
)
)

Table of Contents

Related product manuals