EasyManua.ls Logo

Nortec GS - Nortec GS 450;600

Nortec GS
84 pages
Print Icon
To Next Page IconTo Next Page
To Next Page IconTo Next Page
To Previous Page IconTo Previous Page
To Previous Page IconTo Previous Page
Loading...
57Installation
Nortec GS
2583703_EN_1608
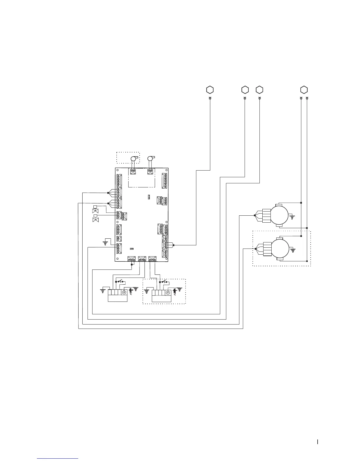
5.11.2.2 Nortec GS 450/600
Figure 26 shows the supplementary wiring diagram for the Nortec GS 450 and GS 600. The connections
are carried over from Figure 25 on page 56.
Figure 26:
L1
L2
Blower 4
M
PWM
PS -
PS +
GND
HS out
1
R
W
Gr
Bk
L1
L2
Blower 3
M
PWM
PS -
PS +
GND
HS out
1
R
W
Gr
Bk
J2 J5
J15
J16
J14
J1
J10
J3
J7
J8
J17
J11
J9
J12
J6
J13
float
pwm1
pwm2
fill 1,2,3
ext
ntc
power
a/p
ignition1
ignition2
RS485-2
RS485-1
24Vout
pmp_fre
drn_blower
digi inputs
DRIVER
BOARD #2
R
J1
J2
PUMP MODULE
CS/NX Models
( on Driver Board)
J18
Gas Valve3
Gnd
TH
V2
V1
Ignition
Module 3
Gnd
TH
V2
V1
Ignition
Module 4
Bk
R
Spark
Igniter
Spark
Igniter
Bk
R
R
Gr/Y
Bk Br
R
Gr/Y
Bk
Br
Gas Valve4
Bk
4-Burner
Units Only
M
M
Micro
Pump3
Micro
Pump4
Bk R
Gr
W
Fill 3
R
Bk
W
R
Bk
Gr
Bk
Gr
W
R
S
S
Fill 4
R
Bk
Gr/Y
Gr/Y
Bk
R
R
4-Burner
Units Only
4-Burner
Units Only
C D
Continued from
previous wiring diagram
Continued from
previous wiring diagram
Y
AB
Continued from
previous wiring diagram
Legend:
Wire Colors
Bk - Black
Bl - Blue
Br - Brown
O - Orange
Y-Yellow
Gr - Green
Gr/Y - Green &Yellow
R - Red
W - White
Gr/Y
Gr/Y
JP1
JP2
Wiring Diagram - Nortec GS 450/600

Table of Contents

Related product manuals