EasyManua.ls Logo

Piper Lance II - Page 490

Piper Lance II
568 pages
Print Icon
To Next Page IconTo Next Page
To Next Page IconTo Next Page
To Previous Page IconTo Previous Page
To Previous Page IconTo Previous Page
Loading...
LANCE II SERVICE MANUAL
VOLTAGE
OVERVOLTAGE
REGULATOR
CONTROL
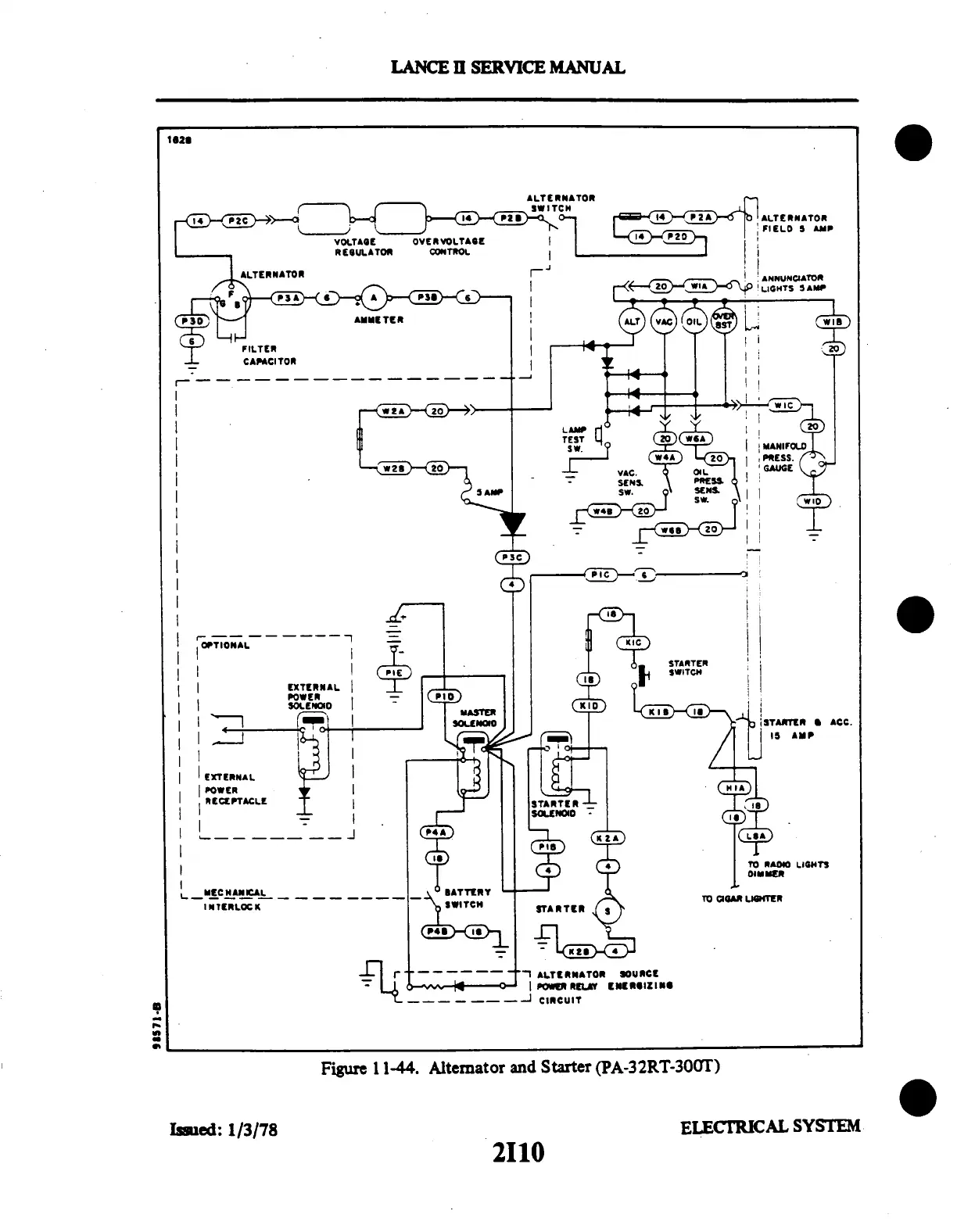
Figure
1 1-44.
Alternator
and
Starter
(PA-32RT-300T)
Issued:
1/3/78
ELECTRICAL
SYSTEM
2I10

Table of Contents

Related product manuals