EasyManua.ls Logo

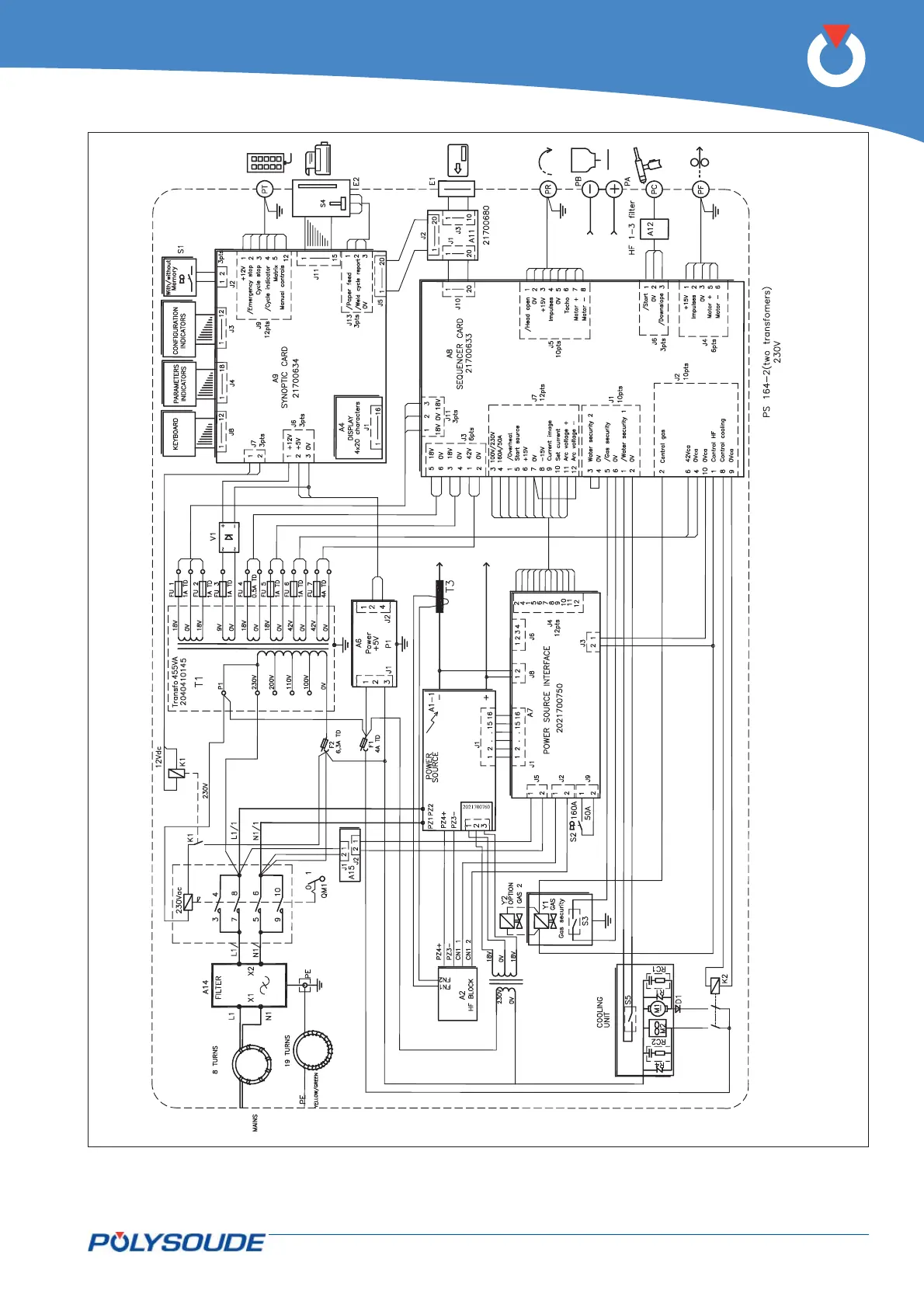
Polysoude PS 406-2 - Fig. 6.18 - Wiring Diagram of PS 164-2 Power Sources with Serial Number from 08 P89015 to

Default Icon
92 pages
Print Icon
To Next Page IconTo Next Page
To Next Page IconTo Next Page
To Previous Page IconTo Previous Page
To Previous Page IconTo Previous Page
Loading...
PN-0908073 Rev. 11 69-92
PS 164-2
THE ART OF WELDING
Fig. 6.18 - Wiring diagram of PS 164-2 power sources with serial number from 08P89015 to 08P89026

Table of Contents

Related product manuals