EasyManua.ls Logo

Stryker ENDOSCOPY Standard - 3-2-5 Flow Calibration

Stryker ENDOSCOPY Standard
44 pages
Print Icon
To Next Page IconTo Next Page
To Next Page IconTo Next Page
To Previous Page IconTo Previous Page
To Previous Page IconTo Previous Page
Loading...
US-20
DE
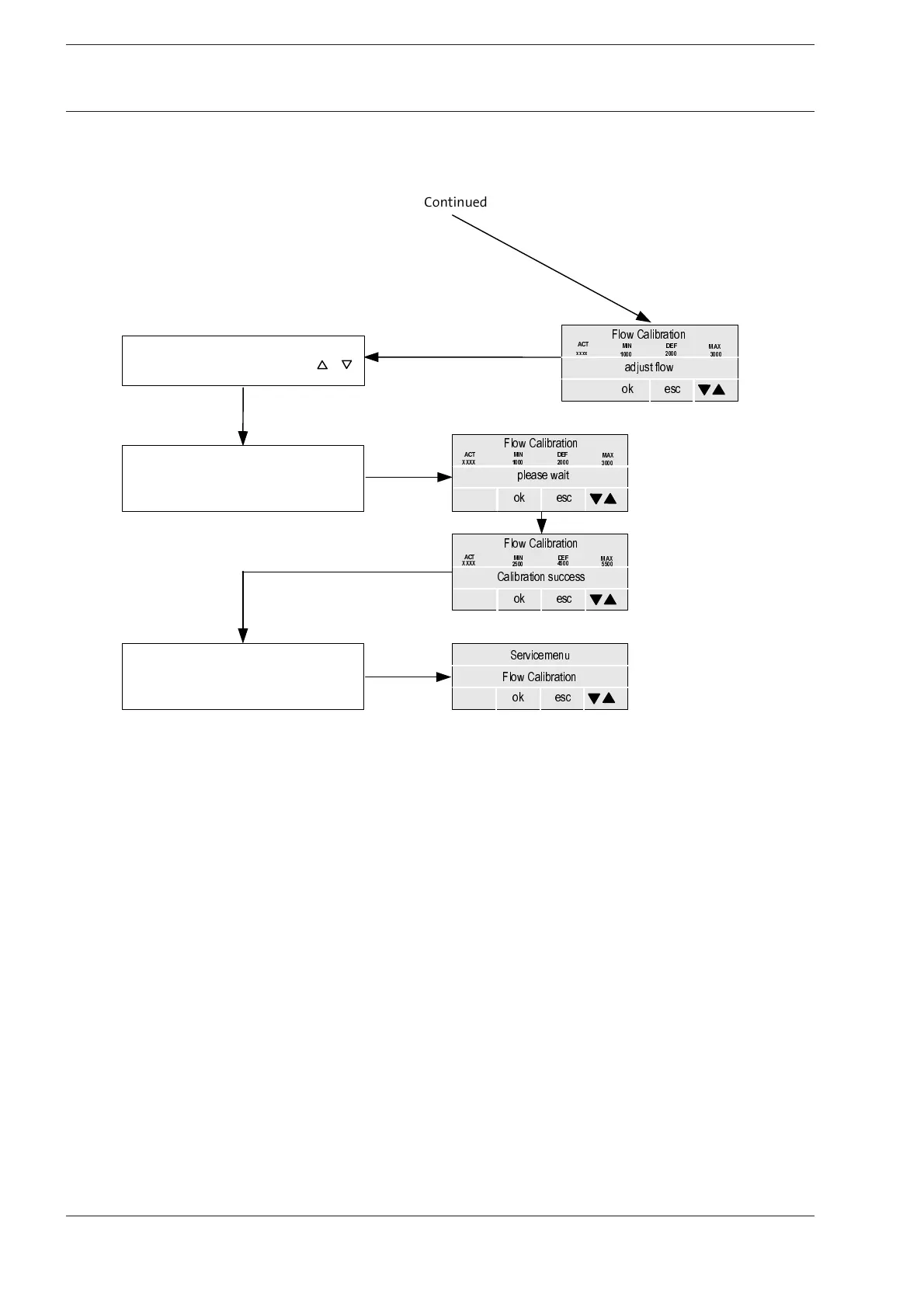
3-2-5 Flow Calibration
3 Service Menu
&RQILUPZLWK
0(18
r5HDGIORZFROXPQIORZYDOXH
r6HWUHDGYDOXHRQGHYLFHZLWK
&RQILUPZLWK
0(18
6HUYLFHPHQX
)ORZ&DOLEUDWLRQ
RN
HVF
&DOLEUDWLRQVXFFHVV
RN
HVF
$&7
0,1 '()
0$;
;;;;



)ORZ&DOLEUDWLRQ
SOHDVHZDLW
RN
HVF
$&7 0,1
'()
0$;
;;;; 


)ORZ&DOLEUDWLRQ
&RQWLQXHG
DGMXVWIORZ
RN
HVF
0,1 '()
0$;



)ORZ&DOLEUDWLRQ
$&7
[[[[

Related product manuals