EasyManua.ls Logo

Sub-Zero 700-3 BASE - Wiring Diagram Model 700 BF;BFI-3

Sub-Zero 700-3 BASE
114 pages
Print Icon
To Next Page IconTo Next Page
To Next Page IconTo Next Page
To Previous Page IconTo Previous Page
To Previous Page IconTo Previous Page
Loading...
J5
J4
J6
J3
J2
P1
P2
P3
P4
3
2
4
1
1
FUSE
THERMAL
CONDENSER FAN MOTOR
FRZ FAN
MOTOR
COMPRESSOR
COMPRESSOR
STARTING
RELAY
POWER
SUPPLY
CORD
L1
L2
DEFROST
HEATER
3
1
ICEMAKER
(OPTIONAL)
6
2
3
4
5
DISPLAY BOARD
DRAIN
HEATER
(OPTIONAL)
ICEMAKER
SOLENOID
MAIN CONTROL BOARD DETAIL
FILL TUBE
HEATER
GRN/YLW
TAN
PINK
WHITE
1
BOARD
RIBBED
GREEN
PLAIN
BLACK
BLACK
2
1
GRAY/WHITE STRIPE
WHITE
1
2
BLUE
GRAY
GRAY/WHITE STRIPE
BLUE
2
BLUE/RED STRIPE
1
ORNG/RED STRIPE
BLUE/RED STRIPE
ORANGE/RED STRIPE
1 BLUE/RED STRIPE
2 ORANGE/RED STRIPE
GREEN
WHITE
BLACK
BLACK
PURPLE
BLACK
3 GRN/YL STP
2 WHITE
1 PURPLE
1
2
TAN
WHITE
WHITE
WHITE
2 WHITE
1 BLACK
WHITE
BLUE
WHITE
BLUE
1
2
GREEN/YELLOW STRIPE
TAN
WHITE
BLACK
WHITE
YELLOW
RED
BLUE
ORANGE
SENSOR (EVAP)
SWITCH
UPPER LIGHT
UPPER
DRAWER LIGHT
SWITCH
LOWER LIGHT
DRAWER LIGHT
LOWER
ICEMAKER
SWITCH
BLUE
ORANGE
YELLOW
RED
WHITE
BLACK
RED
WHITE
10
18
17
16
9
8
7
11
3
2
1
ORANGE
WHITE
ORANGE/BLACK
WHITE
PINK
PINK
PURLPE
1
5
YELLOW
3
4
2
WHITE
6
BLUE
WHITE
BLUE
2
WHITE
1
RED
WHITE
RED
BLACK
WHITE
PURPLE
TERMINATOR
DEFROST
ORANGE
YELLOW
ORNG/BLK
YELLOW
ORG/BLK
ORANGE
4
3
5
TAN
WHITE
PINK
GRAY
14
5
BLUE/YELLOW STRIPE
15
6
BLUE/YELLOW STRIPE
ORANGE
TAN
TAN
PURPLE
BLACK
WHITE
WHITE
2
YELLOW
YELLOW
1
2
3
1
BLUE
1
1
1
GRAY/WHITE STRIPE
TAN
ORANGE/BLACK STRIPE
ORANGE
WHITE
BLUE
GRAY/WHITE STRIPE
BLUE
PURPLE
BLACK
WHITE
RED
YELLOW
PINK
MAIN
PIN 1
PIN 1
PIN 1
PIN 1
PIN 1
PIN 1
PIN 1
GREEN/YELLOW STRIPE
MFG TEST
TERMINALS
GREEN W/YELLOW STRIPE
GREEN
GREEN W/YELLOW STRIPE
GREEN W/YELLOW STRIPE
(FRE CAB)
SENSOR
BLUE/YELLOW STRIPE
BLUE/YELLOW STRIPE
ORANGE
BLACK
RUNNING
CAPACITOR
(WHEN USED)
1 ORNG/RED STRIPE
2 BLUE/RED STRIPE
BLUE
TAN
GRAY
3758566 REV
A
J2
J6
J4
J5
P3
P2
P1
J3
P4
J3
J2
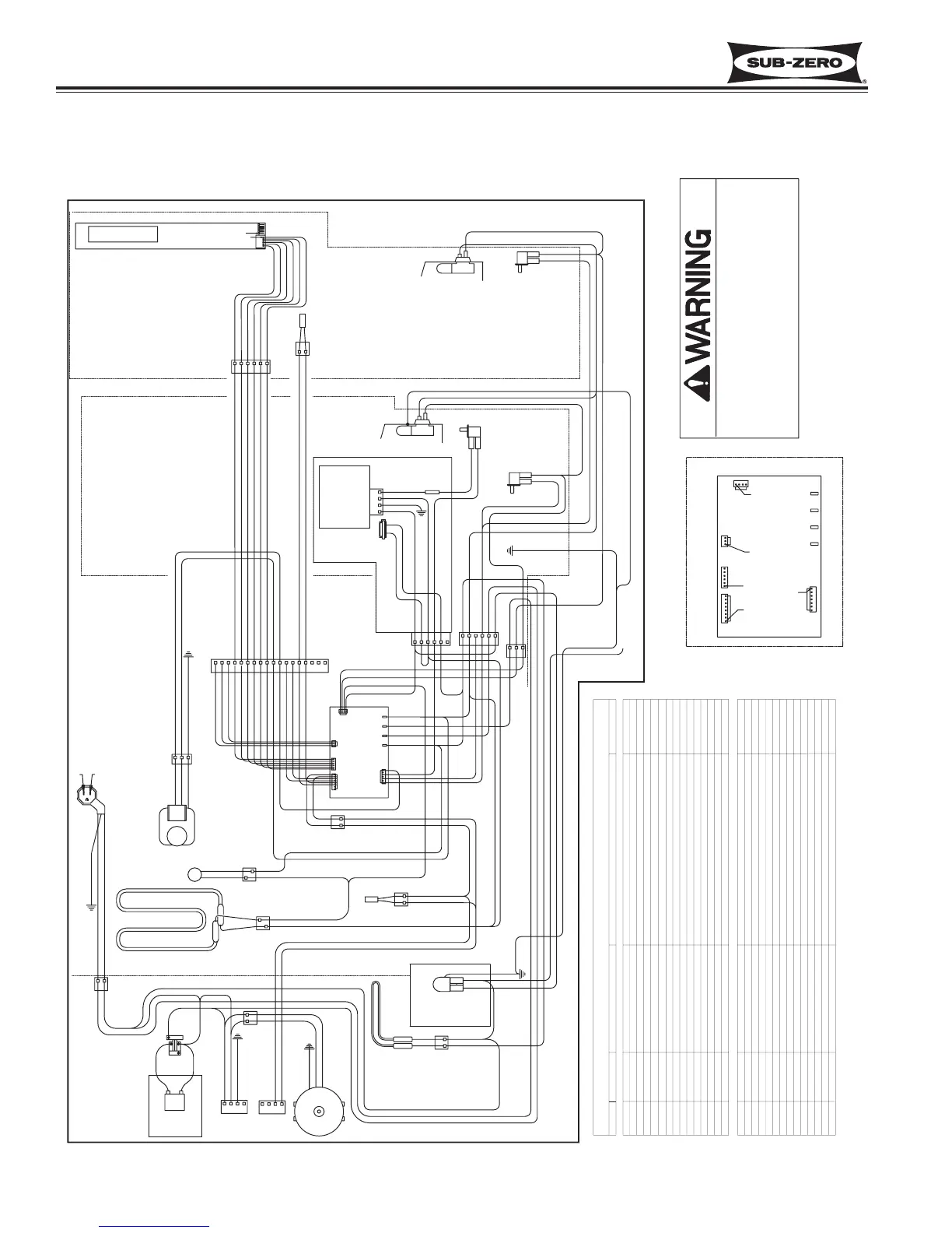
WIRING DIAGRAM MODEL 700 BF/BFI-3
-This wiring information is provided for use by qualified
service personnel only.
-Disconnect appliance from electrical supply before
beginning service.
-Be sure all grounding devices are connected when
service is complete.
-Failure to observe the above warnings may result in
severe electrical shock.
CIRCUIT
J2-2
J2-3
J2-4
J3-6
J3-7
J2-1
J3-4
J3-2
J3-3
J3-5
ICE
COMPRESSOR
L1
DEFROST
LN
FAN 1
P4
P1
P3
P2
J3-1
J5-8
J6-1
J6-2
J6-3
J5-1,2
J5-3,4
J5-5,6
J5-7
TERMINAL
J4-5
J4-3
J4-2
J4-1
J4-4
J4-6
LIGHTS
LWR
UPR
DEF
ICE
DISPLAY
DISPLAY
DISPLAY
DISPLAY
DISPLAY
DISPLAY
EVAP
EVAP
LOWER
120 VOLT CIRCUITS
LOW VOLTAGE THERMISTOR CIRCUITS
POWER IN
COMPRESSOR
DESCRIPTION
NOT USED
DEFROST HEATER
EVAPORATOR FAN
NOT USED
NOT USED
FRZ DRAWER LIGHT SENSE
REF DRAWER LIGHT SENSE
DEFROST SENSOR
NOT USED
EVAPORATOR
ICE MAKER
ICE MAKER VALVE SENSOR
NEUTRAL
DISPLAY WIRING
FREEZER COMPARMENT
DISPLAY WIRING
DISPLAY WIRING
DISPLAY WIRING
DISPLAY WIRING
DISPLAY WIRING
LIGHTS
EVAPORATOR
FUNCTION
NEUTRAL INTO BOARD
POWER INTO BOARD
POWERS EVAPORATOR FAN
SENSES IF FREEZER DRAWER OPEN
SENSES EVAPORATOR TEMPERATURE
POWERS DEFROST CIRCUIT AND FILL TUBE HEATER
SENSES WHEN DEF HEATER SHUTS OFF
SENSES WATER VALVE ACTIVATION
POWERS ICE MAKER
POWERS LIGHTS
POWERS COMPRESSOR AND CONDENSER FAN
SENSES IF REFRIGERATOR DRAWER OPEN
SENSES FREEZER CABINET TEMPERATURE
SENSES EVAPORATOR TEMPERATURE
12VDC POWER SUPPLY FOR DISPLAY BOARD
SERIAL DATA RECEIVE
SERIAL DATE TRANSMIT
GROUND FOR DISPLAY BOARD POWER SUPPLY
12VDC POWER SUPPLY FOR DISPLAY BOARD
GROUND FOR DISPLAY BOARD POWER SUPPLY
MAIN CONTROL BOARD SUMMARY
ORANGE
BLACK
BLUE/RED
BLUE/BLACK
YELLOW/BLACK
YELLOW/WHITE
PINK
COLOR
PURPLE
WHITE
ORANGE/BLACK
GRAY
ORANGE
BLUE
YELLOW
RED
WHITE
BLACK
YELLOW/RED
ORANGE/RED
BLUE
RED
YELLOW
GRAY/WHITE
TAN
BLUE/YELLOW
Wire Diagrams & Schematics
Integrated
(700-
3
BASE)
Series
10-8
#3758424 - Revision B - December, 2005

Table of Contents

Related product manuals