EasyManua.ls Logo

Swegon GOLD SD - Page 6

Swegon GOLD SD
80 pages
Print Icon
To Next Page IconTo Next Page
To Next Page IconTo Next Page
To Previous Page IconTo Previous Page
To Previous Page IconTo Previous Page
Loading...
GB.GOLDSK509.091101
We reserve the right to alter specifications without notice.
6
www.swegon.com
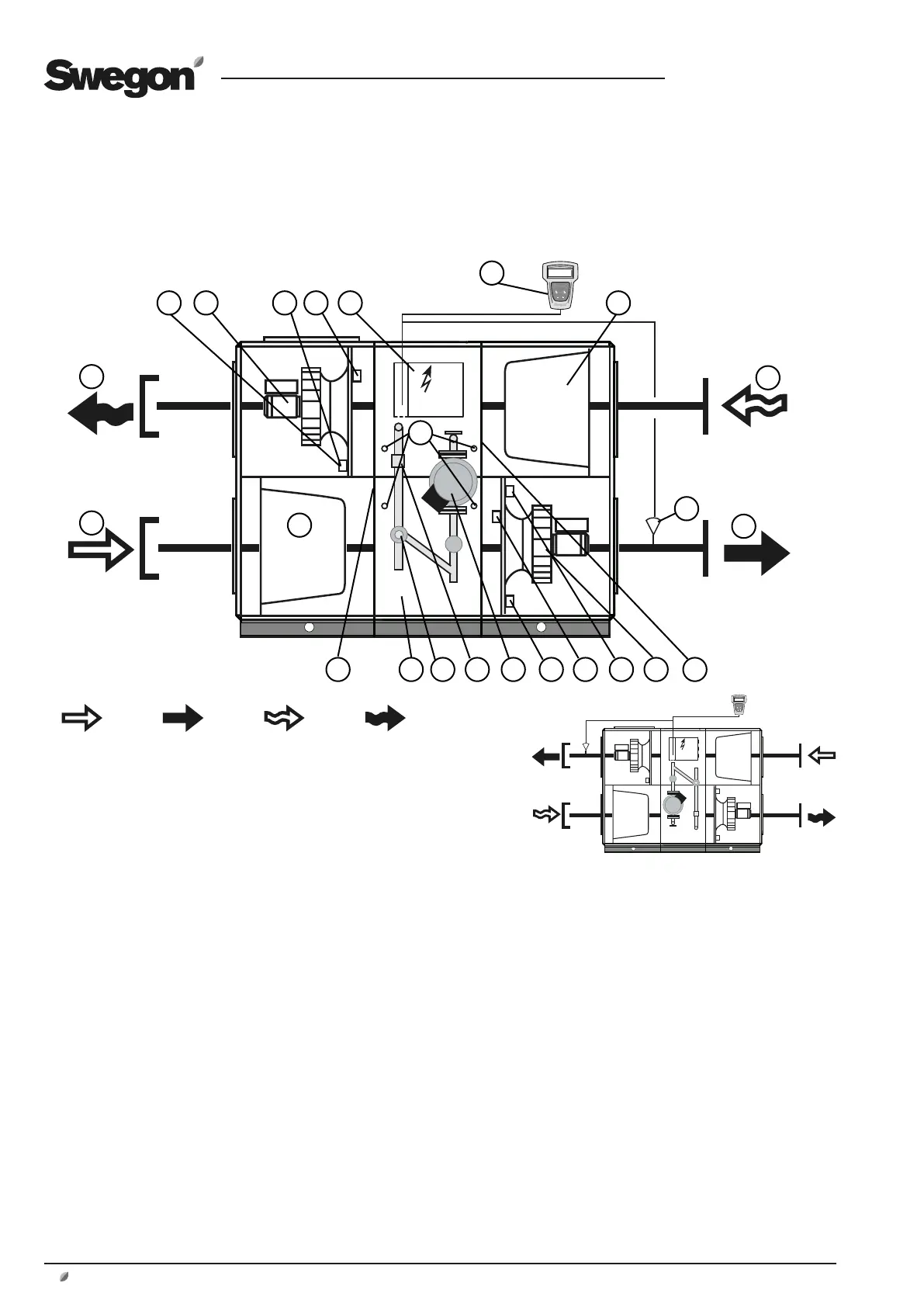
1.6.3 GOLD CX One-piece air handling unit with coil heat exchangers
The specific components are outlined below each individually in a simplified
and schematic specification.
Left-hand version
Fan Arrangement 1
Fig 3b
Outdoor air Supply air Extract air Exhaust air
The air handling units can be ordered in the right-hand
version as shown in Fig. 3a or in the left-hand version as
shown in Fig. 3b.
The air handling unit in Fig. 3a shows Fan Arrangement
1. The units can also be ordered with Fan Arrangement 2;
the fans and filters are then vertically mirror-inverted.
In the left-hand version (Fig. 3b), the components marked
with an asterisk change function and designation (the
components are named according to whether they are for
supply air or extract air).
The location of the components and their designa-
tion
1 OUTDOOR AIR* (Left-hand version: Extract air)
2 EXHAUST AIR* (Left-hand version: Supply air)
3 Extract air fan* with motor and motor control system
4 Pressure transducer by extract air fan*
(Position on function selector switch = 1)
5 Pressure transducer by supply air filter*
(Position on function selector switch = 3)
6 Electrical equipm. cubicle with control unit
7 Hand-held micro terminal
8 Extract air filter*
10 Supply air temp. sensor (to be mounted in supply air duct)
11 EXTRACT AIR* (Left-hand version: Outdoor air)
12 SUPPLY AIR* (Left-hand version: Exhaust air)
13 Supply air filter*
14 Outdoor temperature sensor*
15 Coil heat exchanger with pipework package
16 Valve actuator
17 Temperature sensor for anti-frosting protection
18 Circulation pump
19 Pressure transducer by supply air fan*
(Position on function selector switch = 2)
20 Pressure transducer by extract air filter*
(Position on function selector switch = 4)
21 Supply air fan* with motor and motor control system
22 Temperature/relative humidity sensor in extract air*
23. Measurement tappings for measuring the pressure drop
across the heat exchanger.
24. Temperature/density sensor, supply air.
25. Temperature/density sensor, extract air.
Fig. 3a
Right-hand version
Fan Arrangement 1
2
1
35 4 6
7
10
11
12
13
14 15 2019 2221
8
1816 17
23
24
25

Table of Contents

Other manuals for Swegon GOLD SD

Related product manuals