EasyManua.ls Logo

Vitronics Soltec XPM3m - Conveyor Overview

Vitronics Soltec XPM3m
108 pages
Print Icon
To Next Page IconTo Next Page
To Next Page IconTo Next Page
To Previous Page IconTo Previous Page
To Previous Page IconTo Previous Page
Loading...
Technical Reference Manual-XPM3m Revision Date: August 2014
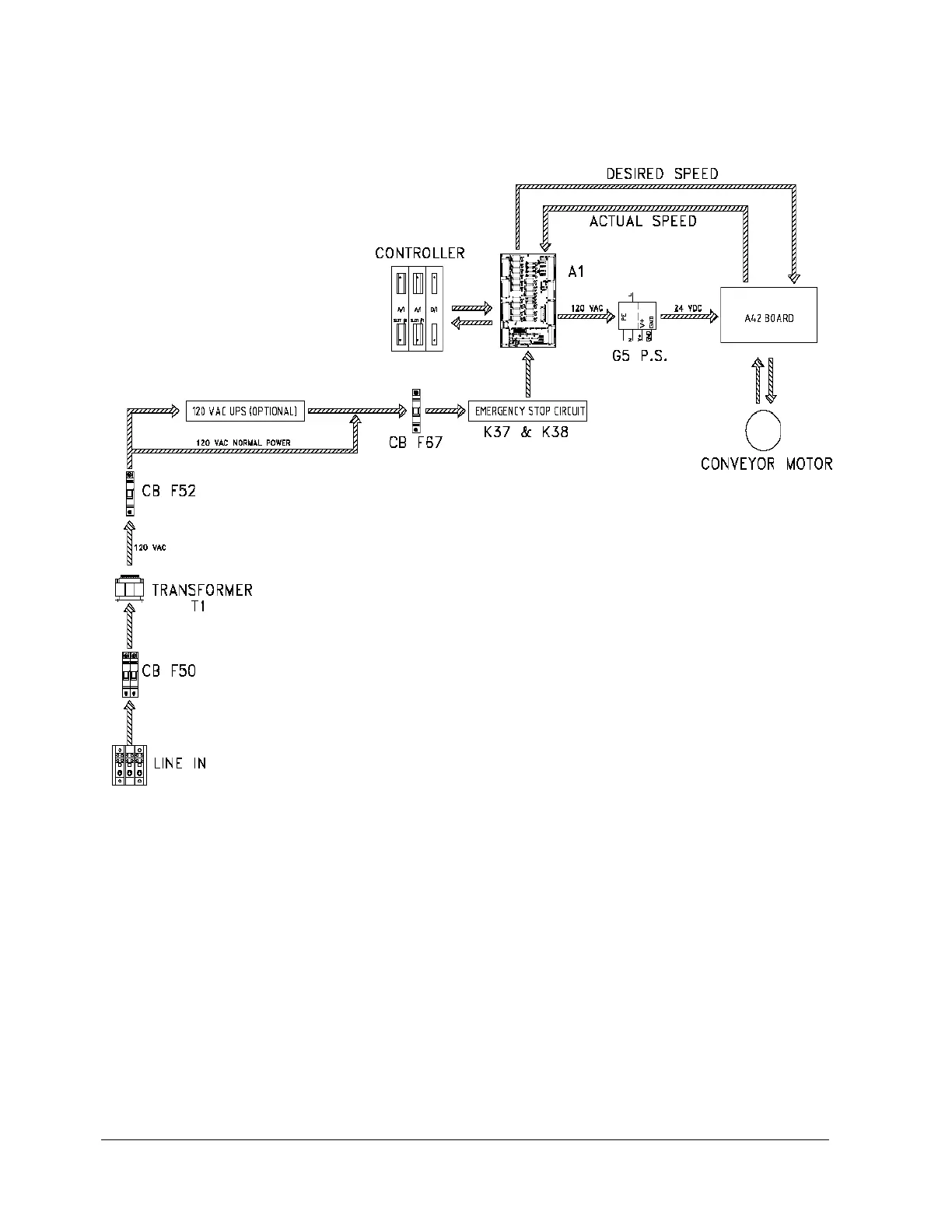
CONVEYOR OVERVIEW
The oven controller supplies an analog voltage reference signal between 0 and 10 volts to the conveyor motor
electronics to set the desired conveyor speed. The A42 board divides it in half and passes it through an Opamp to
avoid loading and signal loss issues from the resistor voltage divider before it sends it to pin 9 on the Integramotor.
The internal Integramotor electronics require a regulated power supply between 20 and 28 volts DC to operate,
otherwise the electronics indicate a fault condition and the motor will not operate. This voltage is supplied by the G5
power supply of the circuit. The internal Integramotor electronics control the motor speed based on a 0- 5VDC
reference signal that is supplied by dividing the 0-10VDC analog output voltage in half.

Table of Contents

Related product manuals