EasyManua.ls Logo

Westerbeke 12.5 BTDA - Optional Remote Oil Filter Installation; Remote Oil Filter Installation Instructions

Westerbeke 12.5 BTDA
70 pages
Print Icon
To Next Page IconTo Next Page
To Next Page IconTo Next Page
To Previous Page IconTo Previous Page
To Previous Page IconTo Previous Page
Loading...
BATTERY
SWITCH
r2~---------
l
:_~
0
..
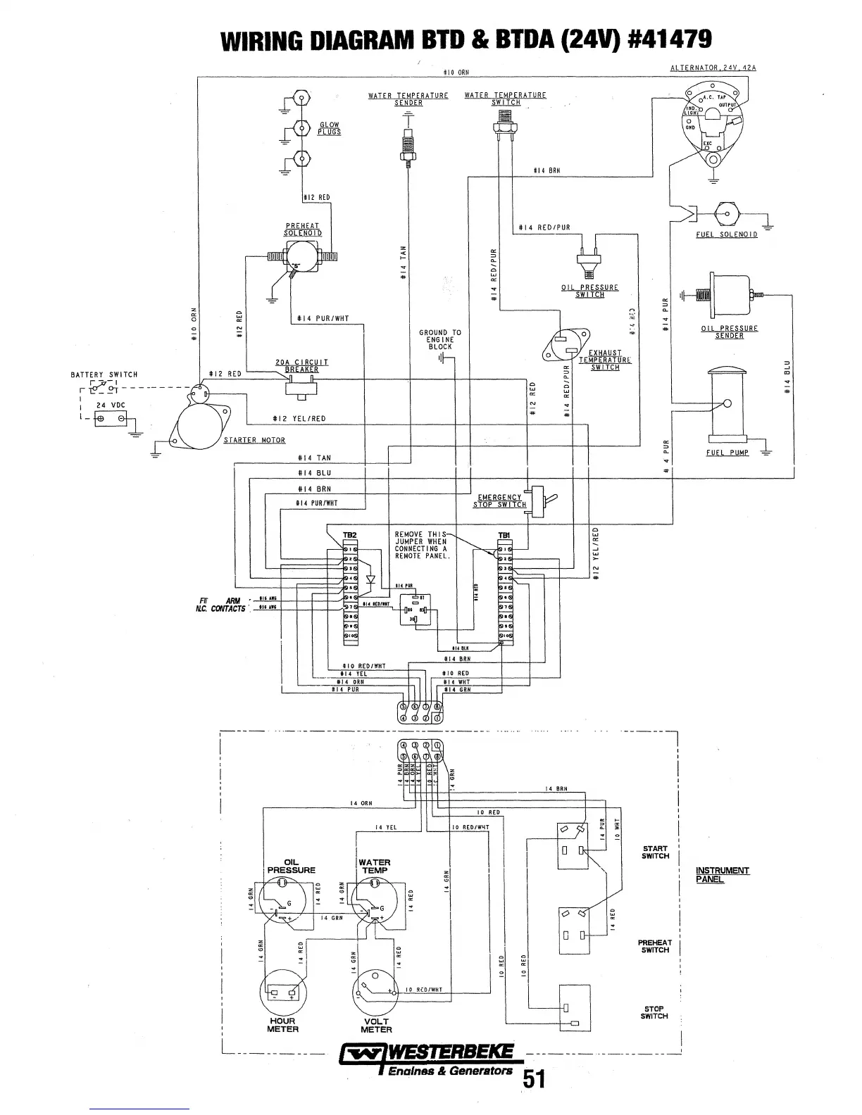
WIRING
DIAGRAM
BTD
&
BTDA
(24V)
#41479
i
14
PUR/WHT
112
VEL/RED
MOTOR
r-----·
I
OIL
PRESSURE
HOUR
METER
410
ORN
W~TER
TEMPERATURE
.ml.W
l4
ORN
/4
YEl
WATER
TEMP
VOLT
METER
t
GROUND
TO
ENGINE
BLOCK
tl
10
RED/WI.!T
L
_________
I.....,IWESIERBEICE
I Enqlnes & Generators
114
BRN
114
RED/PUR
"'
"'
..
~
0
..,
..
;;;
14
ORN
~
n
~
.~
..
¥
"'
::>
..
..
·-------,
START
SWITCH
PREHEAT
SWITCH
STOP
SWITCH
'
'
I
-------··-----------1
51
8-0---:l-
fUEl
SOLEIIOI
D
QIL
PBE§SUBE
~
INSTRUMENT
~
"'
....
"'
...
..

Other manuals for Westerbeke 12.5 BTDA

Related product manuals