EasyManua.ls Logo

Westerbeke 12.5 BTDA - 36412- no Relays

Westerbeke 12.5 BTDA
70 pages
Print Icon
To Next Page IconTo Next Page
To Next Page IconTo Next Page
To Previous Page IconTo Previous Page
To Previous Page IconTo Previous Page
Loading...
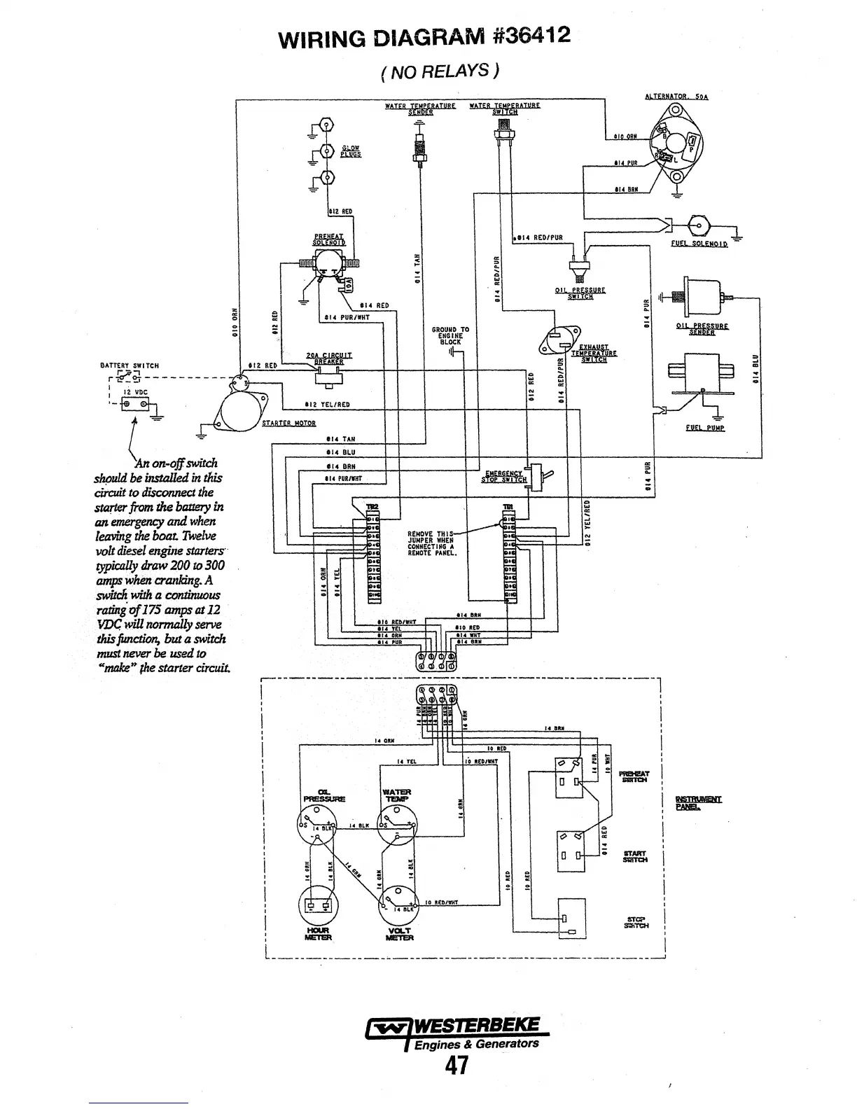
8A TTiRY
SWITCH
..
~i}
----------
1 '
~-~'
l~~
sh!Juld
be.installed
in
tlds
circuit
to
di$c:onnect
the
$ll».1er
from
the
battery
in
an
emirgency
and
when
leaving
the
boat
Twelve
volt
diesel
engine.sta:rters··
typically
draw
200
to
300
tUlip$
whim
cranking.
A
swilcn
With
a
CO'fl.tinutJus
ratillgof17S
amps
at
12
·
.vnc
Will.
tiOmlldly
.serve
tAis
jimction,
but a
switch
must
never·be·
used
to
"11ffl&
..
(he
starter
circuit.
WIRING DIAGRAM #36412
112 YEL/RED
110
TAN
114
PUR/11111"
(NO
RELAYS)
GROUMD
TO
ENGINE
BLOCK
=
..
:ll
...
..
;
HCIUR
•-•
~
lill!'r&R
.-..
I
L------~-:---------~---------------------------------------------__j
/-.~V'IWESIERBEICE
·~Engines
& Generators
47
3
ID
...
:;;

Other manuals for Westerbeke 12.5 BTDA

Related product manuals