EasyManua.ls Logo

Westerbeke 12.5 BTDA - Lay-Up and Recommissioning Procedures; General Lay-Up Preparation; Propeller Shaft Coupling Care; Fresh Water Cooling Circuit for Lay-Up

Westerbeke 12.5 BTDA
70 pages
Print Icon
To Next Page IconTo Next Page
To Next Page IconTo Next Page
To Previous Page IconTo Previous Page
To Previous Page IconTo Previous Page
Loading...
3ATTERY
SWITCH
~~+---
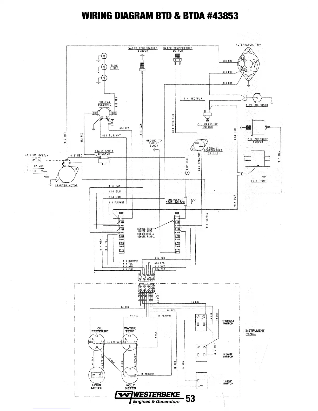
WIRING
DIAGRAM
BTD
&
BTDA
#43853
OIL
PRESSURE
#I
4
TAN
#I
4
BLU
#I
4
BRN
WATER
TEMPERATURE
#I
4
Yf.
#
\4
ORN
If
14
PUR
14
ORN
SENDER
;
GROUND
TO
ENGINE
BLOCK
II
REMOVE
THIS
JUMPER
WHEN
CONNECTING
A
REMOTE
PANEl
14
YEL
10
RED/W"IH
I #14
RED/PUR
! 4
BRN
53
,-----~~
FUEL
SOL
ENOl
D
#
Otl
PRESSURE"
;
PREHEAT
SWITCH
START
SWITCH
STOP
SWITCH
SENDER
INSTRUMENT
PAN~
;

Other manuals for Westerbeke 12.5 BTDA

Related product manuals