EasyManua.ls Logo

wsm m9540 - F18;R18 Speed Transmission Model Hydraulic Circuit

wsm m9540
73 pages
Print Icon
To Next Page IconTo Next Page
To Next Page IconTo Next Page
To Previous Page IconTo Previous Page
To Previous Page IconTo Previous Page
Loading...
L8-M1
M9540Low Profile, WSM
HYDRAULIC SYSTEM
1. HYDRAULIC CIRCUIT
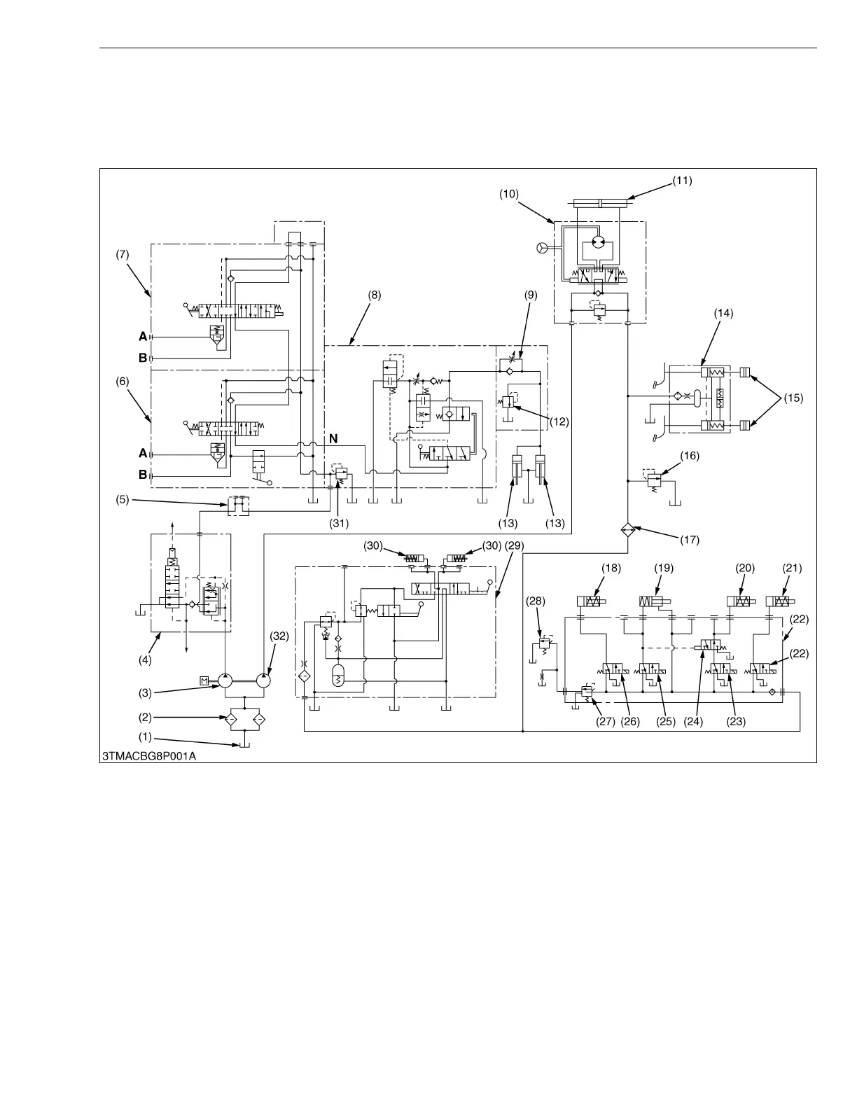
[1] TOTAL HYDRAULIC CIRCUIT
(1) F18/R18 Speed Transmission Model
(1) Oil Tank (Transmission Case)
(2) Hydraulic Oil Filter Cartridge
(3) Hydraulic Pump (for 3-point)
(4) Trailer Brake (Option)
(5) Hydraulic Outlet
(6) Auxiliary Control Valve (S/D)
(7) Auxiliary Control Valve (SCD)
(8) Control Valve (for 3-point)
(9) Lowering Speed Adjusting
Valve
(10) Power Steering Controller
(11) Steering Cylinder
(12) Cylinder Safety Valve
(13) Exterior Hydraulic Cylinder
(14) Brake Master Cylinder
(15) Brake Piston
(16) Oil Cooler Relief Valve
(17) Oil Cooler
(18) PTO Clutch Pack
(19) 4WD Clutch Pack
(20) Bi-speed Turn Clutch Pack
(21) Rear Differential Lock Clutch
Pack
(22) Solenoid Valve Assembly
(23) Solenoid Valve (Bi-speed
Turn)
(24) Solenoid Valve (Priority)
(25) Solenoid Valve (4WD)
(26) Solenoid Valve (PTO)
(27) Relief Valve (for System)
(28) Relief Valve (for Lubricating
Line)
(29) Shuttle Valve
(30) Shuttle Clutch Pack
(31) Relief Valve for 3-point
(32) Hydraulic Pump (Power
Steering, PTO Clutch, 4WD
Clutch and Shuttle Clutch)
A : To Implement Cylinder
B : To Implement Cylinder
N : N Port
KiSC issued 09, 2008 A

Related product manuals