EasyManua.ls Logo

A&D FX-2000i - Settings Related to RS-232 C

A&D FX-2000i
96 pages
Print Icon
To Next Page IconTo Next Page
To Next Page IconTo Next Page
To Previous Page IconTo Previous Page
To Previous Page IconTo Previous Page
Loading...
77
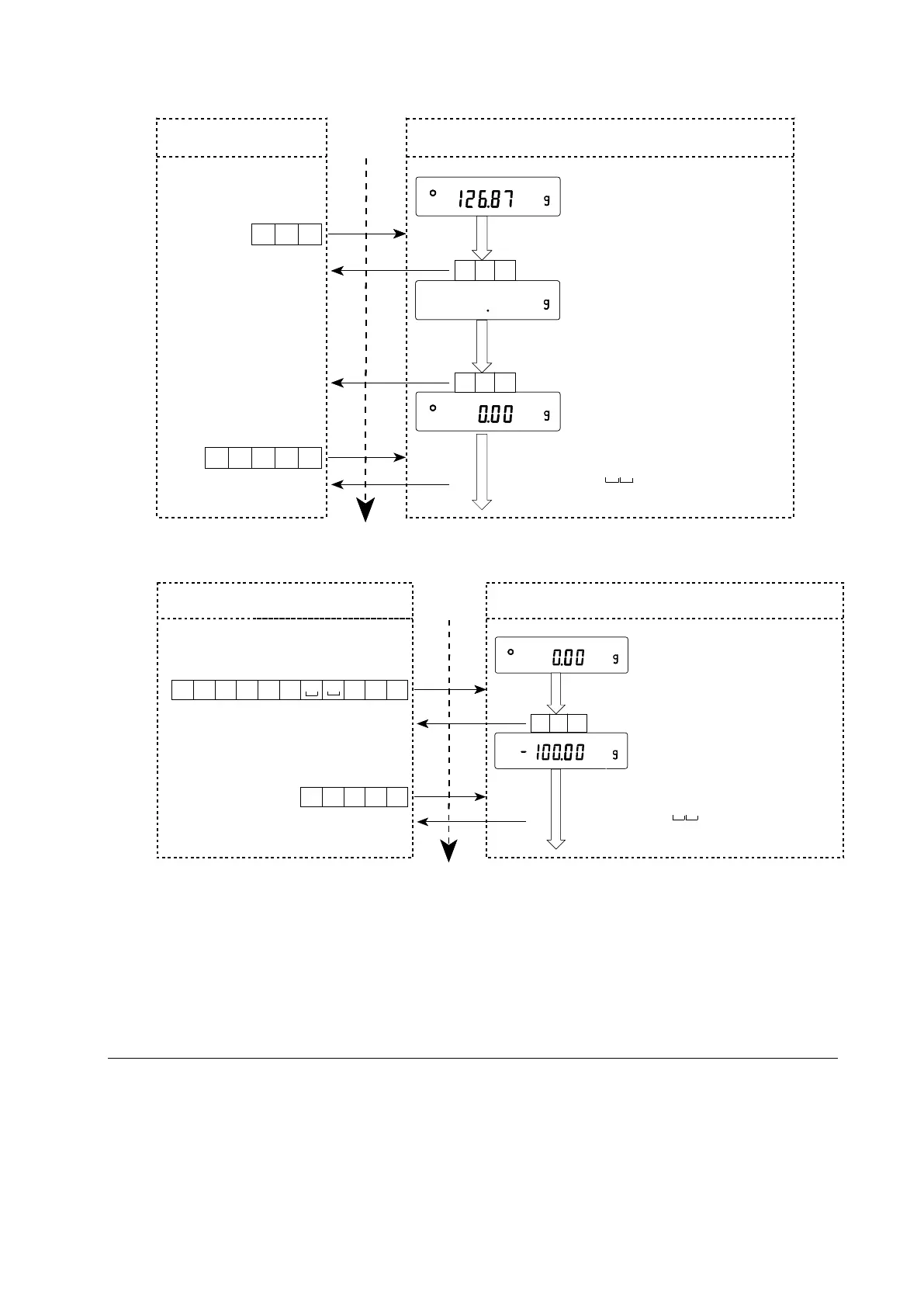
T command example
PT command example
When a communication error has occurred due to external noise, or a parity error has occurred
due to transmission error, the balance transmits an error code. In this case, send the command
again.
18.3. Settings Related to RS-232C
Concerning the RS-232C, the balance has two functions: Data output ( dout )” and Serial interface
( 5if )”. Set each function as necessary.
PT command
(Tare of 100g)
?PT command
L
F
C
R
TP?
PT:+ 00100.00 g
C
R
L
F
P T : 1 0 0
Tare value display
AK
C
R
L
F
g
C
R
L
F
AK
C
R
L
F
Personal computer Time Balance
Weighing mode
Command completion
?PT command
T
C
R
L
F
AK
C
R
L
F
AK
C
R
L
F
L
F
C
R
TP
?
P
T:
+
0
01
26
.
87
g
C
R
L
F
T
co
m
ma
nd
AK
C
R
L
F
AK
C
R
L
F
P
er
so
n
al
co
mputer Time Balance
Weighing
m
od
e
Zero display
Pr
oc
e
ss
i
ng
c
o
mm
an
d
Confirmation of
command receipt
Command completion

Table of Contents

Related product manuals