EasyManua.ls Logo

BrainBee multigas 8500 - Page 60

BrainBee multigas 8500
78 pages
Print Icon
To Next Page IconTo Next Page
To Next Page IconTo Next Page
To Previous Page IconTo Previous Page
To Previous Page IconTo Previous Page
Loading...
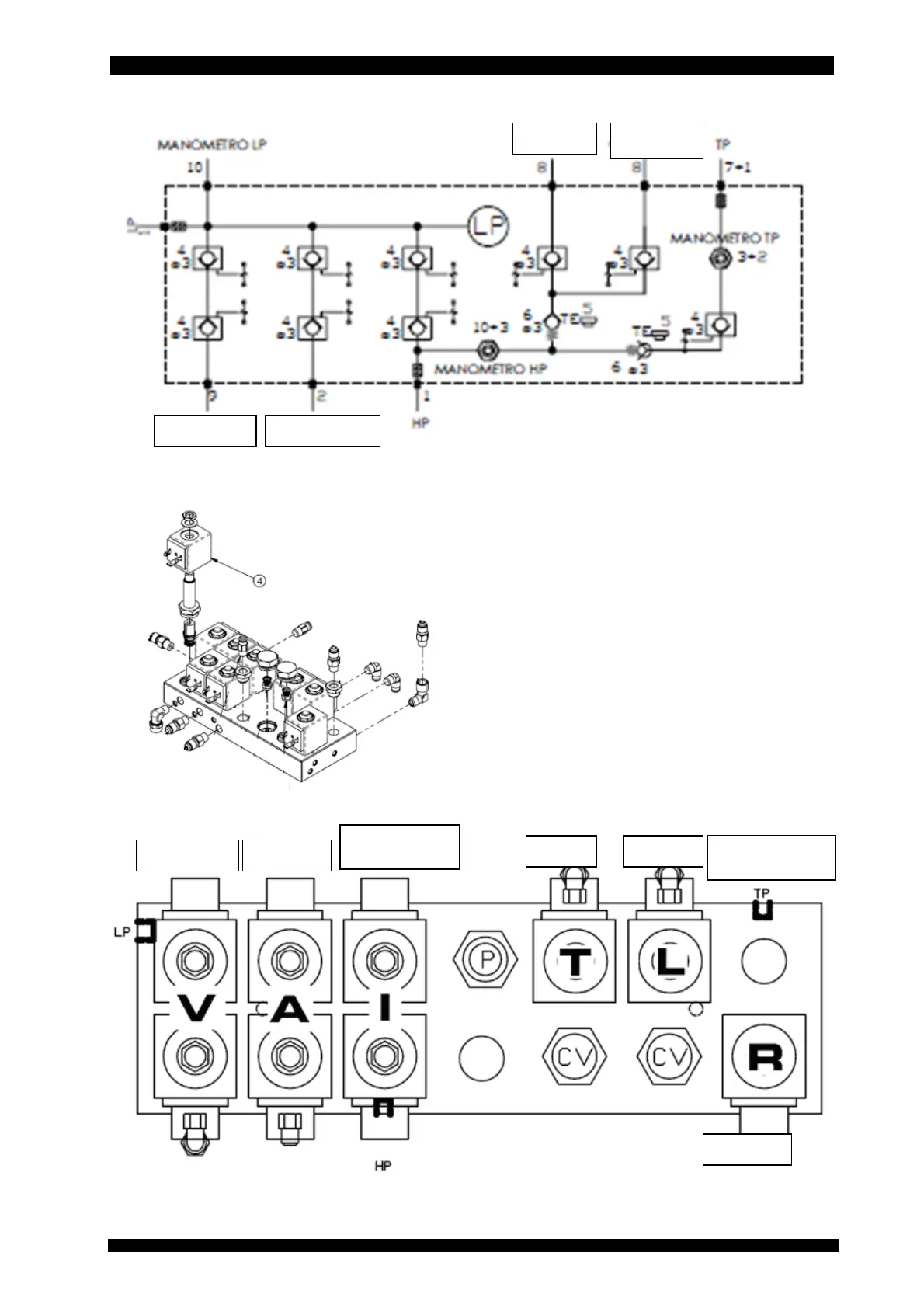
ENGLISH 60 / 78 CAP. 11 - REFRIGERANT FLUID CIRCUIT
MULTIGAS 85
00
Tracer New oil
Vessel pressure
gauge
Vacuum Recovery
Interception
HP/LP
Recharge
Vacuum Recovery
Tracer
New oil

Table of Contents

Related product manuals