EasyManua.ls Logo

Cornelius ABS 2.0 - System Diagrams and Troubleshooting

Cornelius ABS 2.0
64 pages
Print Icon
To Next Page IconTo Next Page
To Next Page IconTo Next Page
To Previous Page IconTo Previous Page
To Previous Page IconTo Previous Page
Loading...
ABS 2.0 Operator’s Manual
© 2019, Cornelius Inc. - 53 - Publication Number: 621058590OPR
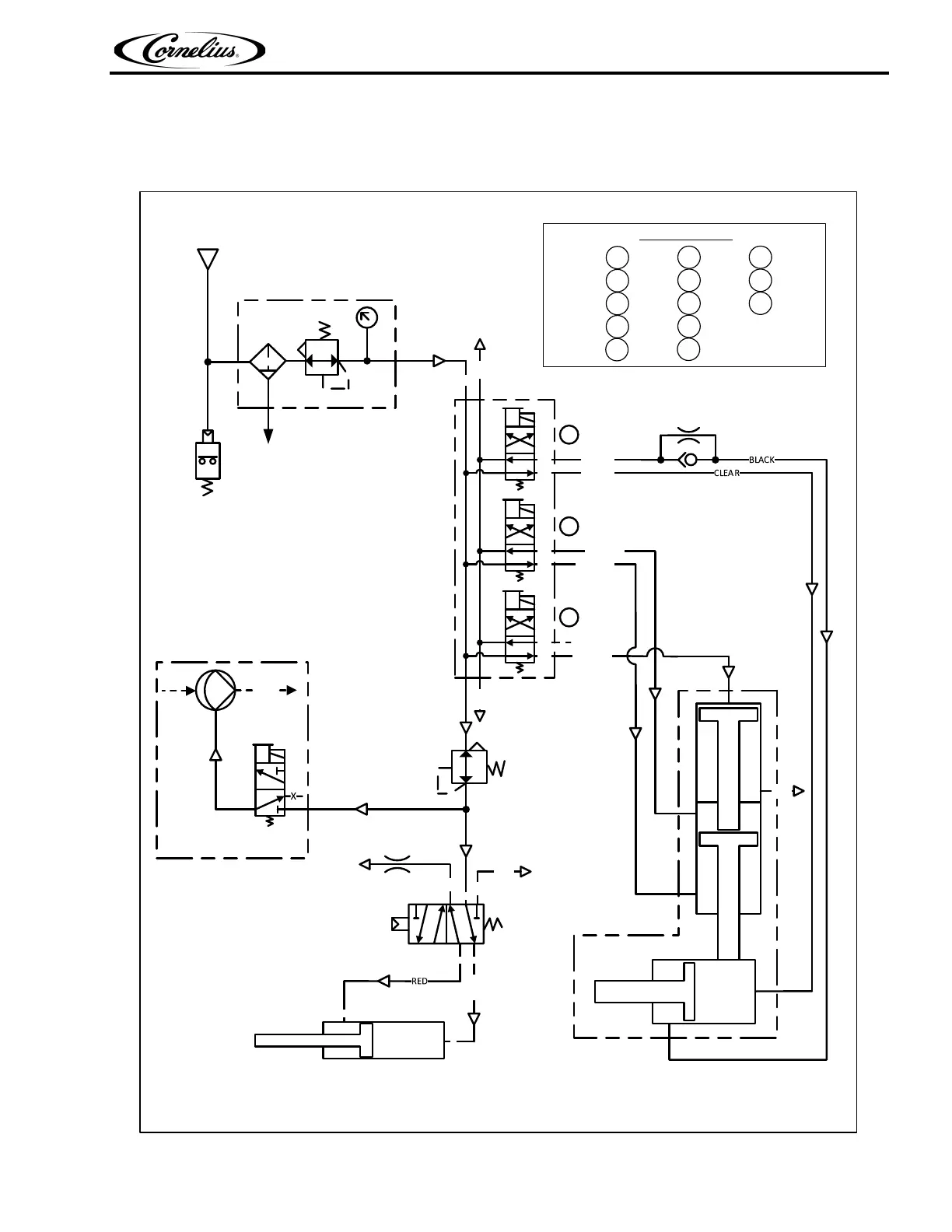
PLUMBING DIAGRAM (AIR/CO
2
)
GRPR A
GRPR B
PKR BOT
PKR TOP
PKR MID
X
FILTER & REGULATOR UNIT
560000391
.358 Mpa (52PSI)
620067287 REV A
EXH
IN
EXH
PICKER MANIFOLD
620069585
ICE CHUTE CYLINDER
620200411
P
B
A
R1
R2
Ø1.397mm
.055") ORIFICE
620069586
CO2 SOLD-OUT
620313290
CI @.441MPa (64PSI)
CO @.379MPa (55PSI)
ICE CHUTE SOLENOID
620057548
PRESSURE REGULATOR
620057079-001
.241MPa (35PSI)
EXH
A
B
CLEAR
DRAIN TO
DRIPTRAY
1
2
3
AIR/CO2
IN
A B
AB
A B
AB
A B
AB
PICKER
620066477
Ø0.419mm
(Ø .0165")ORIFICE
EXH
2A
2A
2A
EXHAUST
EXHAUST
PRESSURE
1A
EXHAUST
1A
PRESSURE
2B
2B
2B
PRESSURE
PRESSURE
EXHAUST
1B
PRESSURE
1B
EXHAUST
3B
3B
3B
EXHAUST
PRESSURE
PRESSURE
UP:
MIDDLE:
DOWN:
OPEN:
CLOSE:
PICKER POSITIONS
3
1
2
H20
CLEANING SYSTEM
VALVE PANEL
BIB PUMP
SHUT-OFF
VALVE
Figure 132.

Table of Contents

Other manuals for Cornelius ABS 2.0

Related product manuals