EasyManua.ls Logo

Daikin R407C PLUS - Page 49

Daikin R407C PLUS
267 pages
Print Icon
To Next Page IconTo Next Page
To Next Page IconTo Next Page
To Previous Page IconTo Previous Page
To Previous Page IconTo Previous Page
Loading...
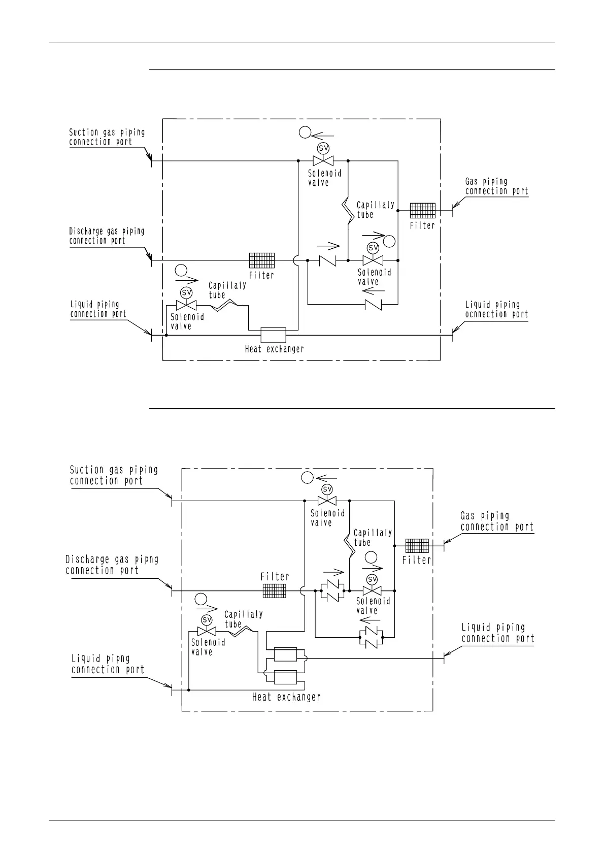
Refrigerant System Diagram Si33-105
38 Function R407C PLUS Series Heat Recovery System
BSVP160KJV1
BSVP250KJV1
4D014498A
A
C
B
4D014499A
B
A
C

Table of Contents

Related product manuals