EasyManua.ls Logo

Daikin R407C PLUS - BS Unit

Daikin R407C PLUS
267 pages
Print Icon
To Next Page IconTo Next Page
To Next Page IconTo Next Page
To Previous Page IconTo Previous Page
To Previous Page IconTo Previous Page
Loading...
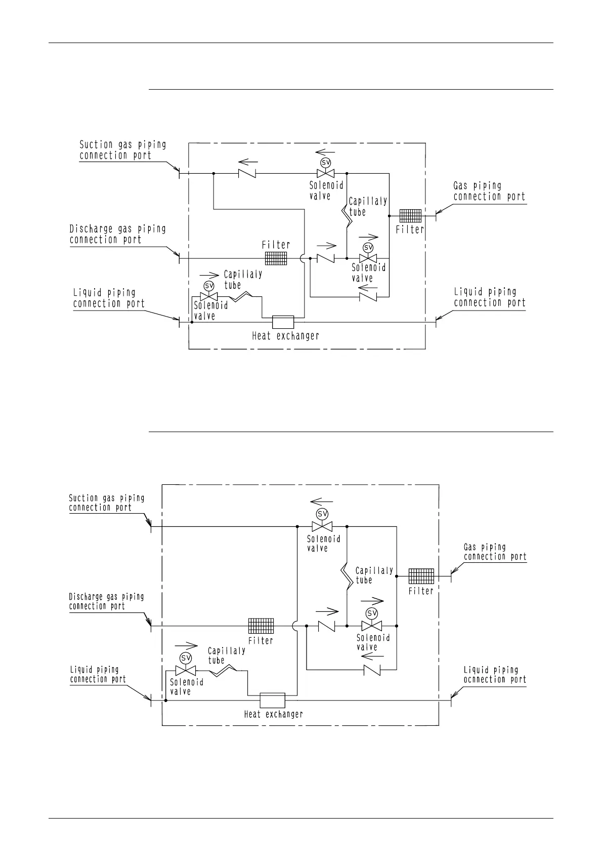
Piping Diagram Si33-105
222 Appendix R407C PLUS Series Heat Recovery System
1.2 BS Unit
BSVP100KJV1
BSVP160KJV1
4D014497A
4D014498A

Table of Contents

Related product manuals