EasyManua.ls Logo

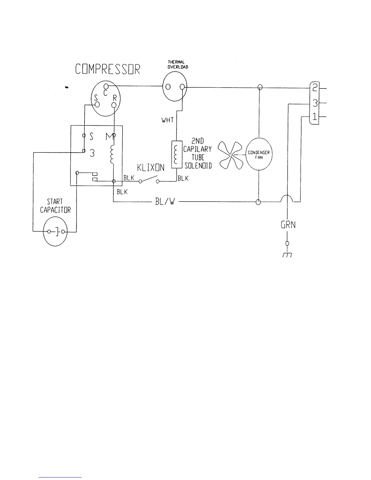
Dixie Narco 2145 - Figure 9 - Compressor Wiring Diagram (2054)

Dixie Narco 2145
98 pages
Print Icon
To Next Page IconTo Next Page
To Next Page IconTo Next Page
To Previous Page IconTo Previous Page
To Previous Page IconTo Previous Page
Loading...
Page 66
FIGURE 9 – COMPRESSOR WIRING DIAGRAM (2054)

Table of Contents

Related product manuals