EasyManua.ls Logo

Epson LX-810 - DC Power Supply Circuit

Epson LX-810
176 pages
Print Icon
To Next Page IconTo Next Page
To Next Page IconTo Next Page
To Previous Page IconTo Previous Page
To Previous Page IconTo Previous Page
Loading...
REV.-A
2.2.1.4
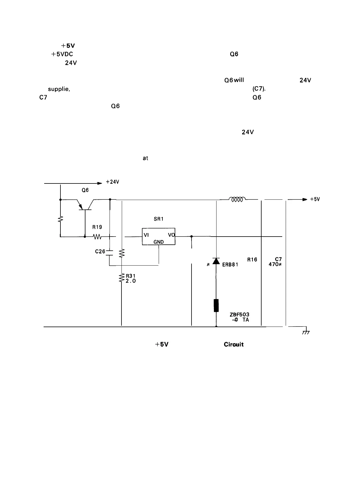
+5V
DC Power Supply Circuit
The
+5VDC
is generated by the switching and step-down action that Q6 applies to the 24VDC supplied
from the
24V
power circuit.
Immediately following power up,
VI of SR 1 will be LOW, so that
Q6
will
be ON. Therefore, +
24V
will
be
supplie, via Q6, to the chopper circuit (D2, L2) and the smoothing circuit (C7). When the charge in
C7 reaches 5V, however, SR 1 brings VI into a high-impedance condition, and
Q6
goes OFF. Thereafter,
based on this 5V charge,
Q6
will switch ON when the voltage drops, and switch off when the voltage
rises to a certain level. This intermittent action will generate a stable + 5V voltage.
The chopper circuit provided at the output stage acts, just as with the
24V
voltage, to stabilize the
current.
R31 serves to control the 5V output
at a slightly higher (about 5 mV) level, so as to prevent voltage
drop to due switching delay.
*
+24V
Q6
B1 151
R18
::
22<“
R19
82
C26~
470p
film
1
SR1
78L05A
+~’1
R37
2K
1
C27
-
-0.1
P
L2
LP201-2R550
D2
R16
ERB81
19.f[
-004
B2
Z13F503
-III 1
TA
C7
4701J
10V
~
+5V
+
7
—
Figure 2-2’1.
+5V
DC Power Supply
Circwit
2-19

Table of Contents

Other manuals for Epson LX-810

Related product manuals