EasyManua.ls Logo

Faraday MPC-6000 - Page 99

Faraday MPC-6000
108 pages
Print Icon
To Next Page IconTo Next Page
To Next Page IconTo Next Page
To Previous Page IconTo Previous Page
To Previous Page IconTo Previous Page
Loading...
MPC-6000 / MPC-7000 / RND-2 INSTALLATION, OPERATION AND MAINTENANCE MANUAL
93
Figure 5
System History on HyperTerminal
(Refer to the Programming Manual to access this feature)
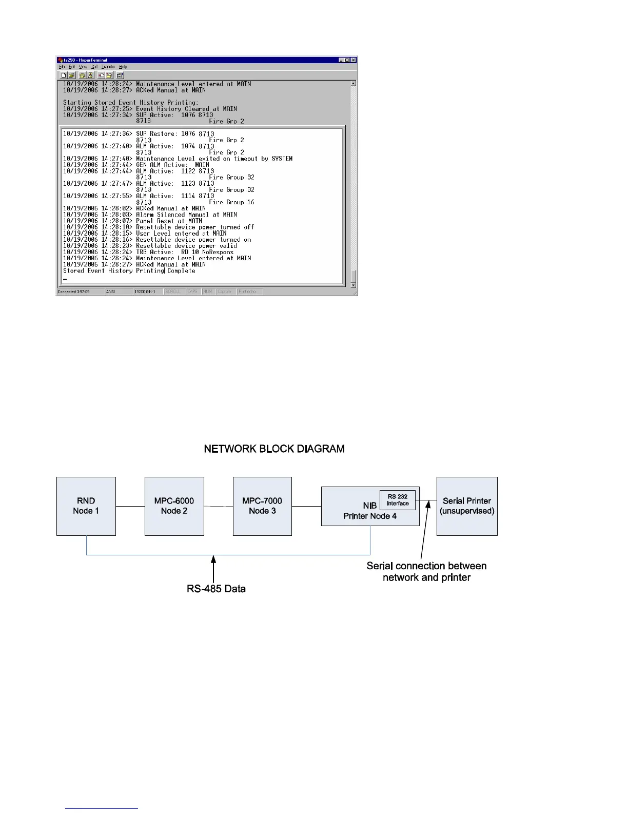
Network Printer
A diagnostic printer can also be installed in a network. Refer to the Network Block diagram in
Figure 6.
Figure 6
Network Block Diagram
Network printing requires a serial printer connected to a 12526A (NIB with serial interface) that
is connected to the MPC-NET2 network system. Connect 12536A serial connector to the
printer using an RS232 DB25 or DB9 as shown in Figure 7.

Table of Contents

Other manuals for Faraday MPC-6000

Related product manuals