EasyManua.ls Logo

Graco Pro Xp H60T10 - Fluid Supply Line

Graco Pro Xp H60T10
70 pages
To Next Page IconTo Next Page
To Next Page IconTo Next Page
To Previous Page IconTo Previous Page
To Previous Page IconTo Previous Page
Loading...
Installation
NON NON
NON
- -
-
HAZARDOUS HAZARDOUS
HAZARDOUS
LOCATION LOCATION
LOCATION
HAZARDOUS HAZARDOUS
HAZARDOUS
LOCATION LOCATION
LOCATION
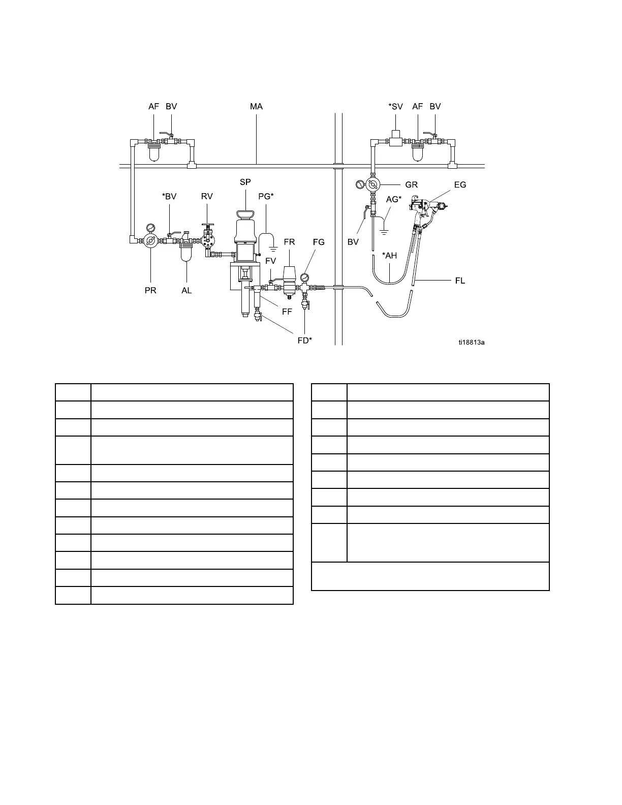
Figure10TypicalInstallation
Typical Typical
Typical
Installation Installation
Installation
Key Key
Key
Item Item
Item
Description Description
Description
AF
AirFilter/WaterSeparator
AG*GunAirHoseGroundWire
AH*GracoGroundedAirHose(left-hand
threads)
ALPumpAirLineLubricator
BV*PumpBleed-TypeAirShutoffValve
EGElectrostaticAirSprayGun
FD*
FluidDrainValve
FFFluidFilter
FGFluidPressureGauge
FL
FluidSupplyLine
FRFluidPressureRegulator
Item Item
Item
Description Description
Description
FV
FluidShutoffValve
GRGunAirPressureRegulator
MA
MainAirSupplyLine
PG*PumpGroundWire
PRPumpAirPressureRegulator
RVPumpRunawayValve
SPSupplyPump
SV*VentilationFanInterlockSolenoidValve
NOTE: NOTE:
NOTE:
Thesolenoidvalveisnotofferedas
aGracoaccessory.
*Theseitemsarerequiredforsafeoperation.They
mustbepurchasedseparately.
163A2495K

Related product manuals