EasyManua.ls Logo

Huawei SmartLi - Page 50

Huawei SmartLi
110 pages
Print Icon
To Next Page IconTo Next Page
To Next Page IconTo Next Page
To Previous Page IconTo Previous Page
To Previous Page IconTo Previous Page
Loading...
SmartLi
User Manual
3 Installation
Copyright © Huawei Technologies Co., Ltd.
43
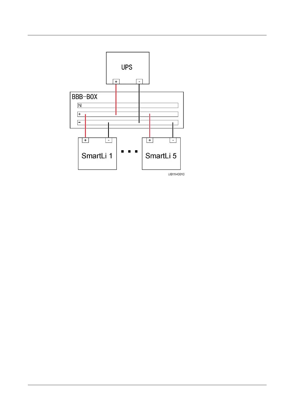
Figure 3-30 Connecting battery cables
Step 5 Connect control cables.

Table of Contents

Related product manuals