EasyManua.ls Logo

Kollmorgen S700 Series

Kollmorgen S700 Series
206 pages
Go to English
To Next Page IconTo Next Page
To Next Page IconTo Next Page
To Previous Page IconTo Previous Page
To Previous Page IconTo Previous Page
Loading...
S700 Safety Guide | 2 English
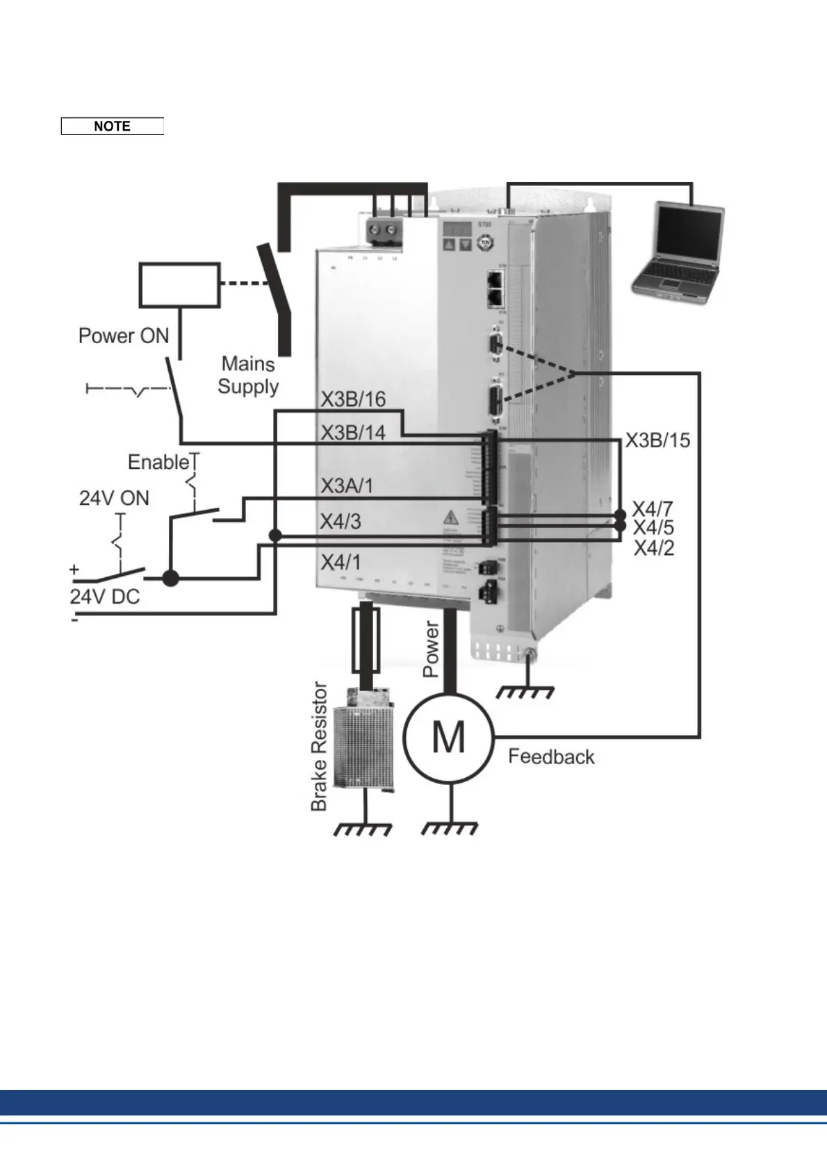
2.7.3.4 Minimum Wiring for Drive Test S748...S772 without load
This wiring does not fulfill any requirements to safety or functionality of your application, it
just shows the required wiring for drive testing without load.
70 Kollmorgen | wiki-kollmorgen.eu | February 2017

Table of Contents

Other manuals for Kollmorgen S700 Series

Related product manuals