EasyManua.ls Logo

LSIS H100-2 - Selecting and Preparing a Site for Installation

LSIS H100-2
610 pages
Print Icon
To Next Page IconTo Next Page
To Next Page IconTo Next Page
To Previous Page IconTo Previous Page
To Previous Page IconTo Previous Page
Loading...
Preparing the Installation
6
inverter.
1.4 Selecting and Preparing a Site for Installation
When selecting an installation location consider the following points:
The inverter must be installed on a wall that can support the inverters weight.
The location must be free from vibration. Vibration can adversely affect the operation of
the inverter.
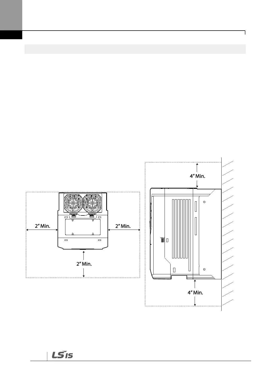
The inverter can become very hot during operation. Install the inverter on a surface that
is fire-resistant or flame-retardant and with sufficient clearance around the inverter to
allow air to circulate. The illustrations below detail the required installation clearances.

Table of Contents

Related product manuals