EasyManua.ls Logo

LSIS XBF-AH04A - Page 218

LSIS XBF-AH04A
618 pages
Print Icon
To Next Page IconTo Next Page
To Next Page IconTo Next Page
To Previous Page IconTo Previous Page
To Previous Page IconTo Previous Page
Loading...
Chap. 6 Analog I/O Module (XBF-AH04A)
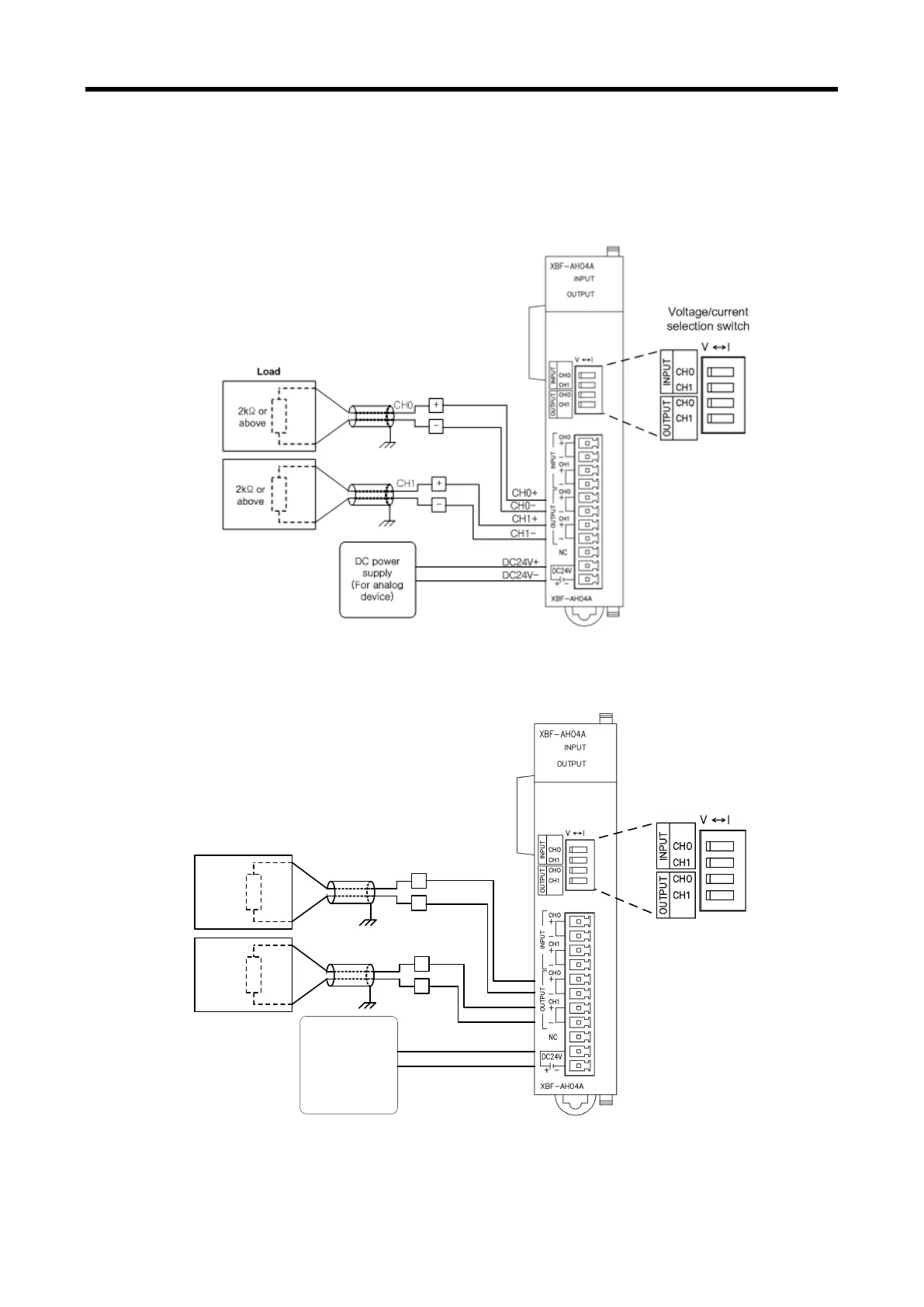
6.7.3 Exemplary Analog Output Wiring
(1) Exemplary analog voltage output wiring
Same wiring scheme is applied to voltage and current outputs, except that voltage/current
setting switch must be set up accordingly.
(2) Exemplary analog current output wiring
Same wiring scheme is applied to voltage and current outputs, except that voltage/current
setting switch must be set up accordingly.
+
-
CH0
+
-
CH1
DC power
(For analog
module)
CH0+
CH0-
CH1+
CH1-
DC24V+
DC24V-
Voltage/current
selection switch
510 or
less
Load
510 or
less
6 - 21

Table of Contents

Related product manuals