EasyManua.ls Logo

Mazda 6 MPS 2005 - Injector Driver Module Wiring Diagram

Mazda 6 MPS 2005
112 pages
Print Icon
To Next Page IconTo Next Page
To Next Page IconTo Next Page
To Previous Page IconTo Previous Page
To Previous Page IconTo Previous Page
Loading...
L3 Turbo Engine
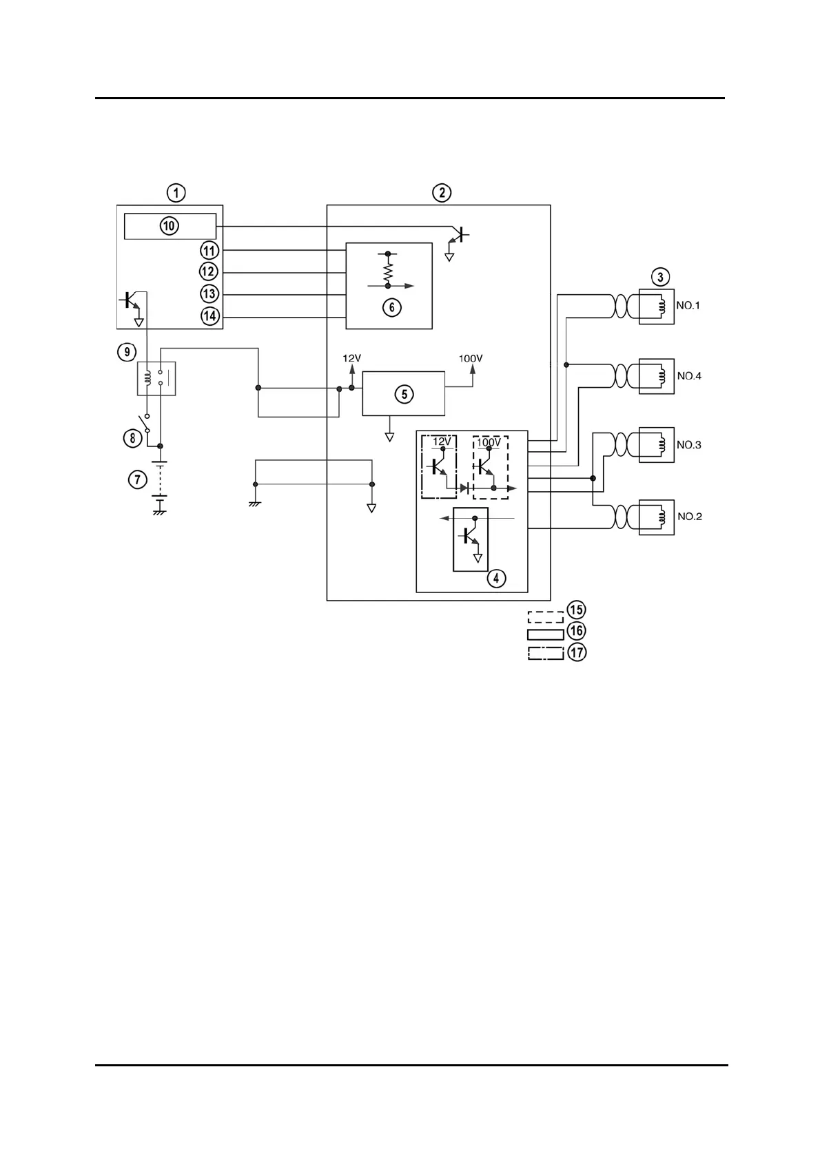
Injector Driver Module Wiring Diagram
M6-MPS_01049
1 PCM 10 Fuel injector check
2 Injector driver module 11 Injectorsignal No.1
3 Fuel injectors 12 Injectorsignal No.2
4 Output circuit 13 Injectorsignal No.3
5 Booster circuit 14 Injectorsignal No.4
6 Input circuit 15 Valve open transistor
7 Battery 16 GND (Ground)transistor
8 Ignition switch 17 Hold transistor
9 Injector driver relay
01-58 Service Training Mazda6 MPS Supplement

Table of Contents

Related product manuals