EasyManua.ls Logo

mecalac 12 MXT - Turntable Supply and Return Circuit

mecalac 12 MXT
88 pages
Print Icon
To Next Page IconTo Next Page
To Next Page IconTo Next Page
To Previous Page IconTo Previous Page
To Previous Page IconTo Previous Page
Loading...
12MXT 28000
32 M1
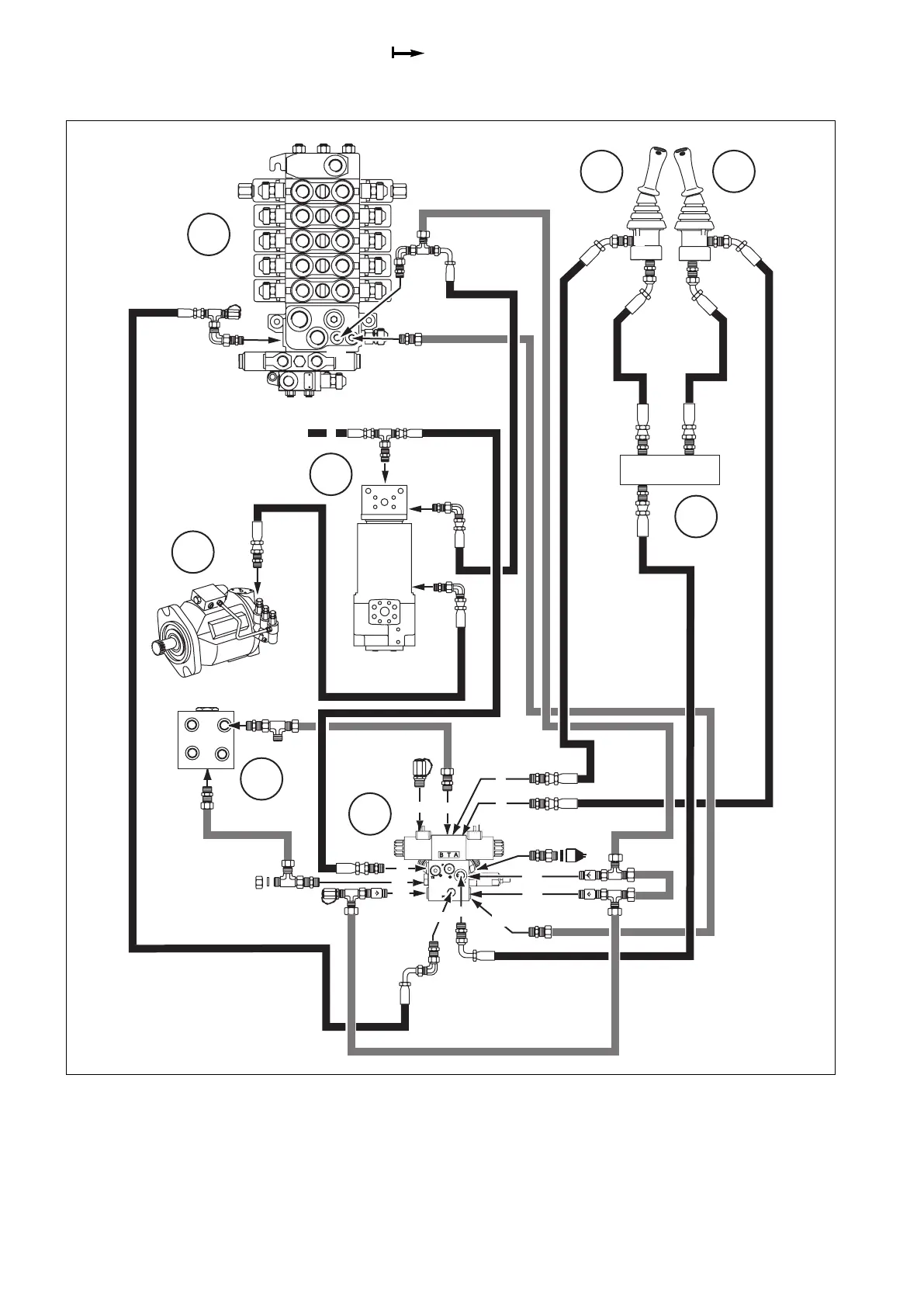
9.4 Turntable supply and return circuit
M
A
A
AAAA
BB
T1
T2
LS
BB
B
B
3
4
5
T
P
T
P
P
T
G
P1
F2
T
M
MS
F3
F
A1
PS
LS
X
5
5
1A
2
1
AB
E8
B12
B13
B6
B11
C1
D1C2
B6 - Rotary coupling
B11 - Functions block (High pressure)
B12 - Drain block
B13 - Turntable rotation
C1 - SX14 valve block
C2 - Left manipulator
D1 - Right manipulator
E8 - Equipment pump

Table of Contents

Related product manuals