EasyManua.ls Logo

mecalac 12 MXT - Additional Hydraulic, Electrical Control of the Additional Function (Option)

mecalac 12 MXT
88 pages
Print Icon
To Next Page IconTo Next Page
To Next Page IconTo Next Page
To Previous Page IconTo Previous Page
To Previous Page IconTo Previous Page
Loading...
12MXT 28000
44 M1
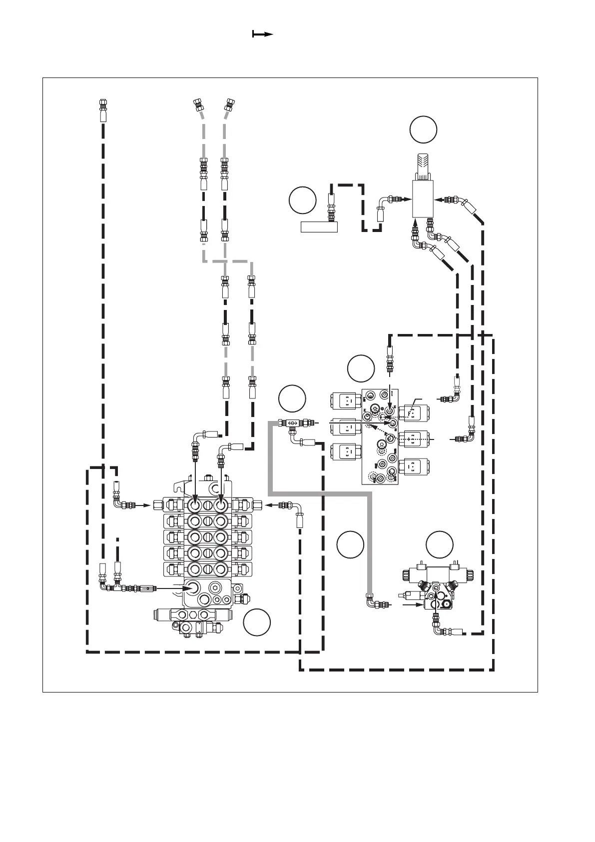
9.16 Additional hydraulic, electrical control of the additional function (option)
21
P
T
3
PD2
PD1
01
02
C2
A
T
B
2
C1
F5
P2
P1
B12
F1
B11
B11 - Functions block (High pressure)
B12 - Drain block
C1 - SX14 valve block
F1 - “Additional functions” foot control
F5 - Piloting unit (Low pressure)
P1 - Selector
P2 - Tube

Table of Contents

Related product manuals