EasyManua.ls Logo

Mitsubishi Lancer Evolution IX 2005 - Page 95

Mitsubishi Lancer Evolution IX 2005
229 pages
To Next Page IconTo Next Page
To Next Page IconTo Next Page
To Previous Page IconTo Previous Page
To Previous Page IconTo Previous Page
Loading...
3-92
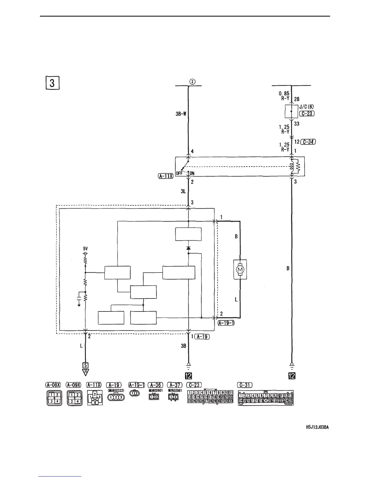
CIRCUIT DIAGRAMS - TEMPERATURE CONTROL
Manual Air-Conditioning (cont’d)
Fusible
link
Engine control relay
Radiator fan
control relay
Radiator fan controller
Smoothing
circuit
Input signal
processor
Field-effect
transistor circuit
Drive circuit
Temperature
detection
Current
detection
Radiator fan
motor

Table of Contents

Related product manuals