EasyManua.ls Logo

Oval ALTImass CA004 - 4 Part Names and Outline Dimensions

Oval ALTImass CA004
98 pages
Print Icon
To Next Page IconTo Next Page
To Next Page IconTo Next Page
To Previous Page IconTo Previous Page
To Previous Page IconTo Previous Page
Loading...
L-737-3-E
10
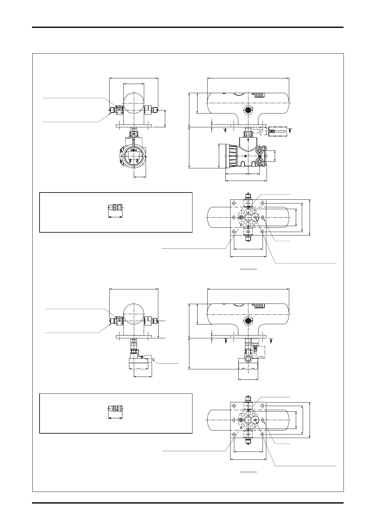
4. PART NAMES AND OUTLINE DIMENSIONS
Fig. 4.1 Outline Dimensions
Transmitter integrally mounted
2-Rc1/4 Inert Gas Filler Opening
Normally sealed with Rc1/4 plug
Rupture disk, pressure switch, etc.
may be connected here.
The sections indicated by dashed-dotted line are to be implemented by the user
(With rupture disk for implementing option)
Recommended joint: Swagelok tube joint
Model: SS-810-1-4RT (External thread: 1/4B, External diameter of tube: 1/2B)
43.4
The sections indicated by dashed-dotted line are to be implemented by the user
(With rupture disk for implementing option)
Recommended joint: Swagelok tube joint
Model: SS-810-1-4RT (External thread: 1/4B, External diameter of tube: 1/2B)
43.4
View A−A
View A−A
272
457
A A
115
67
96
4-M6 Hex socket bolt
Tighten M6 bolts of the joint clamp
after fixing the joint connection.
High-press. Cone & Thread
Conn., 9/16 dia. 562C
192
229
φ134
φ115
60
15
64
2-M5 Body GND
8-φ14.5
4-M10 Meter fitting bolt (embedded)
4-M10 Meter fitting bolt (embedded)
2-Rc1/4 Inert Gas Filler Opening
Normally sealed with Rc1/4 plug
Rupture disk, pressure switch, etc.
may be connected here.
127
230
200
160
200
160
200
160
96
96
98
272
4-M6 Hex socket bolt
Tighten M6 bolts of the joint clamp
after fixing the joint connection.
High-press. Cone & Thread
Conn., 9/16 dia. 562C
Conduit
Connection
G3/4
A A
457
192174
φ115
15
φ107
2-M5 Body GND
8-φ14.5
200
160
96
Transmitter separately mounted

Table of Contents